Introductie
Opmerking: Het volledig schema is beschikbaar in de elektronica sectie. Alle namen, labels en nummering van de onderdelen en elektrische contacten zijn identiek aan die van het origineel Repair and Maintenance document.
De continu
draaiende gelijkstroommotor drijft de wisselstroomgenerator aan, en via een
3 op 1 reductie de Pulse
Generator en printer trommel, beiden op dezelfde as. De Pulse
Generator drijft de timing unit aan via
een ander reductietandwiel. De heeft een magnetisch anker
dat ronddraait in twee stators met in totaal 37 puls
spoelen, waarvan 26 spoelen voor letters, 10 voor cijfers
en één voor de spatie. Deze spoelen zijn gerangschikt
in een patroon van 360 graden in twee afzonderlijke
ringen en produceren de timing-puls voor de Print Hamer.
* Bij het indrukken van een toets wordt één van de puls spoelen geaard. De rotors vercijferen dat signaal op weg naar de Pulse Generator. De vercijfering is niet-reciproke en het sliding contact board moet daarom de richting van het signaal door de rotors omkeren om tussen vercijferen en ontcijfering te schakelen. Wanneer het roterende anker van de Pulse Generator een geaarde spoel passeert, wekt deze een puls op die wordt doorgegeven aan de Step-up Transformator en ook de Gate-vacuümbuis omschakelt, waardoor de Print buis klaar is om een puls te ontvangen. De transformator stuurt die puls naar de Sharpener buis, die het signaal oppoetst en naar de Print buis stuurt om de Print Hamer te activeren. Echter, als de Shift buis in FIG mode is, reageert de Sharpener buis enkel op een hoge puls van cijfer-spoelen, en negeert elke lage puls van letter-spoelen. De Print buis activeert ook de timing unit koppeling (clutch) waardoor de timing unit één enkele omwenteling maakt in 0,1 seconde (600 t/m). Deze cyclus stuurt ook vier nokkenschakelaars met timing signalen voor de letters en cijfers functie, het print circuit, en om meerder cycli te voorkomen.
Voor vercijferen (Encipher) en ontcijferen (Decipher) heeft elke toets zijn eigen drie aansluitingen op de Contact Panel Assembly onder het Sliding Contact Board. Bijvoorbeeld de letter G, van links naar rechts GE (G toets Encipher), GP (G toets Plain naar zijn eigen puls spoel) en GD (G toets Decipher). De contacten links en rechts van de Cipher Unit die de rotors bevat zijn omgekeerd benoemd. Voor contact G is dat EG (Encipher G) aan de linkerkant en DG (Decipher G) aan de rechterkant. In de E-stand (Encipher mode) is de ingedrukte G toets via de T-vorm en zijn GE contact verbonden met het EG (Encipher G) contact aan de linkerkant van de Cipher Unit die de rotors bevat, verlaat die aan de rechterkant via het DH (Decipher H) contact naar de kleine brug van de H toets en gaat via het Print contact naar de H puls spoel. In de D-stand (Decipher mode) is de ingedrukte H toets via de T-vorm en zijn HD contact verbonden met het DH contact aan de rechterkant van de Cipher Unit en verlaat de rotors aan de linkerkant via het EG contact naar de kleine brug van de G toets en gaat via het Print contact naar de G puls spoel. Het gebruik van twee aangrenzende T-vormen voor elke toets maakt de O-P-E-D-reeks van rechts naar links mogelijk. Bovenstaande voorbeeld is een vereenvoudigd voorbeeld met 3-pins rotors. In werkelijkheid maakt de KL-7 gebruik van 36-pins rotors. Merk op dat, om de piggyback-functies met letters en cijfers uit te voeren (zie verderop), sommige E-, P- en D-verbindingen van "J", "V", "X", "Y", "Z", SPACE, FIG en LET zijn verwisseld, en extra contacten op het Sliding Contact Board schakelen enkele piggyback-draden door naar andere besturingsfuncties.
Een puls spoel gebruikt de common enkel om zijn signaal naar de step-up transformator te sturen, die het signaal ompoolt voordat het door de elektronica wordt verwerkt. In het hele circuit kan elke puls spoel worden beschouwd als een aparte stroombron met een eigen circuit. Wanneer een toets wordt ingedrukt, en afhankelijk van de positie van de Selector, wordt de positieve kant van de puls spoel, die de vercijferde of ontcijferde versie vertegenwoordigt, verbonden met de algemene common van de KL-7. Wanneer bekrachtigd, stuurt die spoel zijn positieve signaal door de "common" en de step-up transformator (in tegengestelde polariteit) om zijn route aan de negatieve kant van de spoel te eindigen (zie rode pijlen). Zie ook het complete elektronische schema en het verloop van de timing signalen. Hoe kan het indrukken van toets G, verbonden met EG aan de linkerkant van het rotors, de juiste spoel aarden om de vercijferde letter H af te drukken? Wanneer bij een specifieke positie en bedrading van de rotors het contact EG is verbonden met DH, dan is DH ook verbonden met EG. In feite "vercijfert" de KL-7 de letter G niet, maar aardt de letter G, en door dit te doen, aarden de rotors zijn tegenhanger DH. Die is verbonden met de H-spoel, welke wordt geactiveerd door de Pulse Generator, en stuurt het signaal om de letter H af te drukken. Aangezien EG en DH reciprook (wederkerig) zijn, werkt dit ook voor ontcijfering. Dit geldt echter alleen voor deze specifieke positie van de rotors, die na elke letter van het bericht verandert. Dit is wat het Sliding Contact Board van de KL-7 zo uniek maakt. Dit is ook de reden waarom in het eerste voorbeeld de zwarte pijlen tegengesteld zijn aan de werkelijke richting van de stroom, omdat het signaal volgen, beginnend bij de H spoel, onlogisch lijkt wanneer je eerst de toets G moet indrukken. Het Sliding Contact Board schakelt ook verschillende functies in het elektronisch circuit. Bovendien wordt, afhankelijk van de gekozen mode, het signaal van sommige toetsen, betrokken bij het piggyback systeem, omgeleid. Het Sliding Contact Board heeft ook een nok aan de voorkant van het printermechanisme. In de Encipher positie (vercijfering) duwt deze nok een pin in het printermechanisme waardoor de KL-7 na elke vijfde letter een spatie afdrukt, het standaardformaat voor cryptogrammen. * Opmerking i.v.m. contactproblemen. Om het signaal van een ingedrukte toets door te geven aan de Pulse Generator moeten meerdere contactpunten foutloos werken (een contactpunt is waar toetsen of bewegende contacten met elkaar contact maken). In Plain mode zijn er slechts twee contactpunten: van de letter toets naar het sliding contact board, en van daaruit naar het contact panel assembly p-contact, rechtstreeks verboden met de puls spoel. In Encipher of Decipher mode zijn er 13 contactpunten: één van letter toets naar sliding contact board, één naar de contact panel assembly, negen door de rotors, en twee contacten op de kleine brug van het sliding contact board, verbonden met de puls spoel. Wanneer het signaal de rotorkooi echter verlaat via één van de re-entry contacten zal een bijkomende passage door de rotors 9 extra contactpunten toevoegen aan de route van het signaal. Theoretisch zijn tot 10 bijkomende passages mogelijk, die dan 90 extra contactpunten toevoegen. Bij het gebruik van de LET of FIG toets in Encipher of Decipher mode, worden twee extra contacten gebruikt op de Letters Cam-schakelaar of Figures Cam-schakelaar. Eén enkel falend contact in eender welke mode verhindert dat de machine de letter verwerkt en de rotors voortbewegen om de volgende letter te verwerken. Dat is de beruchte "dead-rove", meestal veroorzaakt door slecht onderhoud. Regelmatig en zorgvuldig reinigen van de rotors en het toetsenbord contacten was daarom essentieel.
Er zijn 324
contactpunten tussen de acht rotors onderling en de
tussen de rotors en de Cipher Unit. Tussen
het toetsenbord en de bovenkant van het sliding contact
board zijn er 29 contactpunten (de letters, de FIG, LET
en SPACE). Tussen de onderkant van het sliding contact
board en de bovenkant van de contact panel assembly
zijn er 119 contactpunten. In totaal 472 contactpunten
die bewegen (rotors, sliding contact board) of schakelen
(toetsen). Hierbij houden we geen rekening met de vele
contacten tussen de onderkant van de modulaire onderdelen
(motor-generator, Pulse
Generator, rotor stepping unit) en de bovenkant van de contact panel assembly.
Die zijn minder gevoelig aan vuil omdat de modulaire
onderdelen vast gemonteerd zijn en enkel worden
verwijderd bij een defect of voor onderhoud van de
module. De enige uitzondering is de Cipher Unit die dagelijks werd verwijderd voor het laden
van de nieuwe rotorinstellingen
De bedrading werd ook regelmatig gewijzigd, in tegenstelling tot bijvoorbeeld de Duitse Enigma, waar de bedrading tijdens zijn hele diensttijd nooit veranderde (de Amerikaanse cryptologen hadden hun les geleerd). De KL-7 rotors konden makkelijk handmatig opnieuw worden bedraad door de contacten in andere posities te steken zonder te moeten solderen. NSA noemde dit type de Red Rotors. Vanwege aanhoudende problemen werden ze in 1956 vervangen door de Orange Rotors, De KL-7 had een set van 12 rotors om uit te kiezen, later uitgebreid tot 13, gelabeld "A" t.e.m. "M" ' (zie CORE op deel van key list, rechts). Elke rotor heeft 36 contactplaten aan de linkerkant (als gezien in de Cipher Unit venstertjes) die door elkander zijn bedraad naar 36 verende contacten aan de rechterkant. De bedrading voert een substitutie-versleuteling uit. Aan de rotor is een verstelbare zwarte alfabet-ring bevestigd. Deze letters zijn zichtbaar door de kleine raampjes van de Cipher Unit. De drive-pallen op de rotor stepping unit gebruiken de nokken van de alfabet-ring om de rotors voort te bewegen. De zijkant van de alfabet-ring is ook gemarkeerd met de cijfers 1 tot en met 36. Door de alfabet-ring in te drukken, kan deze roteren ten opzichte van de rotor en zijn bedrading. Dit doe je door de alfabet-ring nummer uit te lijnen op de witte pijl aan de zijkant van de rotor (ALPHA RING SET). De 36 posities op alle alfabet-ringen zijn gelabeld zoals weergegeven in de onderstaande tabel. Merk op dat 10 van de posities op de alfabet-ring leeg zijn gelaten.
De onderstaande tabel toont de bedradingsvolgorde tussen Base en Cipher Unit eindeplaten en pennen. De pinnen zijn met de klok mee genummerd (van links gezien) en pin 1 is uitgelijnd met de witte indexstreep op de Cipher Unit. Beide Cipher Unit eindplaten zijn identiek bedraad. De letter "Q" van het Sliding Contact Board is aangesloten op eindplaat pin 01, letter "P" op pin 02 enzovoort. De cijfers 0 tot 9 zijn de re-entry aansluitingen.
Wanneer men een toets indrukt gaat het signaal langs de rotors en het toetsenbord, waarna de Pulse Generator dit signaal omzet naar nauwkeurige timing pulsen voor de elektronica om de printer te sturen en om de koppeling van de timing unit te activeren die ook mechanische kracht levert aan de stepping unit. De printhamer moet precies op het moment activeren dat de juiste letter van de print trommel passeert. De Pulse Generator levert daarvoor de exacte timing. Hij heeft een magnetisch anker, in wijzerzin draaiend aan 2200 t/m, en twee stators met puls spoelen. Het printwiel met alle letters en cijfers draait op dezelfde as. Wanneer de elektronica een puls van de generator ontvangt, activeert die altijd op het juiste moment de printhamer. Er zijn 37 spoelen voor 26 letters, 10 cijfers en de spatie.
De voorste stator heeft 19 spoelen. De achterste stator heeft 18 spoelen en is precies achter de voorste stator gepositioneerd. Het rotoranker (blauw op bovenstaande afbeelding) heeft twee afzonderlijke magnetische polen voor elke stator, waarvan de achterste 9,47 graden achter is. Dit zorgt ervoor dat er slechts één spoel tegelijk wordt geïnduceerd, ofwel op de voorste of achterste stator.
|
|||||||||||||||||||||||||||||||||||||||||||||||||||||||||||||||||||||||||||||||||||||||||||||||||||||||||||||||||||||||||||||||||||||||||||||||||||||||||||||||||||||||||||||||||||||||||||||||||||||||||||||||||||||||||||||||||||||||||||||||||||||||||||||||||||||
De KLA-7 Rotor Stepping
Unit draagt de Cipher Unit
(rotorkooi) en regelt het stappen van de rotors.
Aan de achterkant van de wieg zijn acht
stop-pallen die voorkomen dat elke niet-bewegende
rotor door wrijving meebeweegt met aangrenzende
bewegende rotors. De vierde stop-pal wordt
normaal gesproken niet gebruikt, maar houdt die
vierde rotor op zijn plaats bij het testen van de
rotors op een speciale as zonder rotorkooi
omhulsel.
In het midden van de wieg bevinden zich zeven drive-pallen om de rotors vooruit te bewegen door in de nokken van de rotor alfabet ring te grijpen. Deze pallen worden mechanisch aangedreven door de motor via de Timing Unit en worden mechanisch vrijgegeven door zeven stappen-magneten. Vooraan in de wieg bevinden zich zeven kleine kammen van de actuator schakelaars die de nokkenringen aflezen. De actuator schakelaars sturen de staplogica, verbonden met de stap-elektromagneten. Aan de voorkant van de Cipher Unit bevinden zich ook zeven Key Set knoppen om elke rotor afzonderlijke voort te bewegen. Wanneer een toets wordt ingedrukt, geeft de Pulse Generator het signaal door aan de printbuis, die op zijn beurt de Timing Unit activeert die één enkele cyclus uitvoert. Het stappen van de rotors wordt mechanisch aangedreven door een zijas van de Timing Unit die het krukas-samenstel van de Rotor Stepping Unit draait (zie Timing Unit sectie). Het krukas-samenstel heeft een excentrische pen die is verbonden met de aandrijfschakel die de rotatie omzet in een heen en weer gaande beweging. Deze beweging wordt door de zwengel doorgegeven aan de aandrijfas. Er zijn 7 kogel-gelagerde rolnokken op de aandrijfas bevestigd, dat is één voor elke bewegende rotor (de vierde rotor beweegt niet). De rolnokken houden de aandrijfstang naar voren. Wanneer de Timing Unit ronddraait, draait de aandrijfas 75 graden met de klok mee en bewegen de 7 rollen naar beneden, weg van de aandrijfstangen. Elke aandrijfstang heeft een veer die de stang naar achteren trekt. Als de stap-magneet van bijbehorende aandrijfstang echter niet wordt bekrachtigd, kan die aandrijfstang niet naar achter bewegen. Tijdens een cyclus worden sommige van de stap-magneten onder controle van de 7 actuator schakelaars door de stap-logica ingeschakeld. Wanneer een stap-magneet wordt bekrachtigd en de aandrijfas de rolnokken wegdraait van de aandrijfstang, beweegt de bijbehorende aandrijfstang naar achteren, waardoor de stap-pal naar achteren beweegt. |
|
Tegelijkertijd laat de aandrijfstang ook de bijbehorende stop-pal vrij, die dan door de stop-pal veer naar beneden wordt gedrukt om de rotor vrij te geven. Het schuine uiteinde van de stap-pal geleidt uit de nok van de zwarte rotor alfabet-ring, en wanneer de stap-pal bij de volgende nok aankomt, dwingt de kleine veer op de aandrijfstang de stap-pal naar boven in de volgende nok van de alfabet ring.
Wanneer de aandrijfas zijn maximale draaihoek naar achter heeft bereikt, keren de rolnokken terug voorwaarts en duwen alle vrije aandrijfstangen terug naar voor. Het vlakke uiteinde van de stap-pal duwt zijn rotor één stap verder. De aandrijfstang dwingt de stop-pal uiteindelijk omhoog in een vrije nok van de alfabet-ring. Tijdens een stap-cyclus voorkomen deze stop-pallen dat niet-bewegende rotors door wrijving meebewegen met bewegende naburige rotors.
Aan de rechterkant van de tekening zijn de 7 actuator schakelaars die de witte nokkenringen aftasten. In Plain mode kan de operator deze knoppen gebruiken om de rotors individueel te laten stappen en hen in de juiste positie te zetten (zie procedure vercijferen en ontcijferen). Elke toetsaanslag tijdens vercijferen of ontcijferen laat sommige van de rotors stappen op een zeer onregelmatige wijze, onder controle van de 7 actuator schakelaars
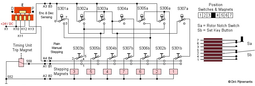
In het schema hieronder worden alle actuators non-actief weergegeven. Elke schakelaar is een opeenstapeling van de twee secties, Sa en Sb. De volgorde van de bovenste schakelaars is zoals deze werkelijk in de Stepping Unit zijn geplaatst. De volgorde van de onderste schakelaars en de elektromagneten werd hier gewijzigd om het schema beter leesbaar te maken en zijn in werkelijkheid volgens hun nummer van links naar rechts geplaatst. Er zijn maar 7 schakelaars en elektromagneten aangezien de vierde rotor niet beweegt. De pinnen van alle schakelaars zijn hetzelfde genummerd als schakelaar S301.a en b.

Het stappen-circuit
werkt op dezelfde 24 volt gelijkstroom die ook de
motor en de gloeidraden van de elektronenbuizen voedt. De schakelaar (oranje) is
onderdeel van het sliding contact board en bepaald welk deel van het circuit
stroom krijgt, afhankelijk van de
vercijferingmode.
In Encipher (E zoals in schema) en Decipher (D) mode krijgt enkel de bovenste sectie Sa stroom voor het aftasten van de nokkenringen op de rotors (route K1 - K12 of K10 - K11 - A3 - B3). Elektromagneten 2 t.e.m. 6 worden elk bestuurd door twee schakelaars in OF-logica. Een magneet wordt geactiveerd als ten minste één van de twee schakelaars de juiste status heeft. Magneten 1 en 7 worden bestuurd door drie schakelaars en worden geactiveerd als één schakelaar inactief is EN minstens één van de twee andere schakelaars inactief is. Op elk moment zijn altijd minimaal twee magneten actief. In Plain mode wordt enkel de onderste sectie Sb van stroom voorzien (route K1 - K12 - K13 - A4 - B4). Het indrukken van een Set Key knop zal dan eerst de corresponderende magneet activeren via contacten 4 en 2, om de aandrijfstang vrij te geven. Een fractie later wordt contact 4 ook tegen contact 1 geduwd en voorziet daarmee de Trip magneet van stroom. Daardoor maakt de timing unit een omwenteling en levert de mechanische kracht om de corresponderende rotor één stap voort te bewegen. Als de Set Key knop nog is ingedrukt op het einde van de cyclus, dan blijft de rotor verder stappen tot de knop wordt losgelaten. |
|
De stappenlogica moet een situatie vermijden waarin geen van de rotors beweegt, omdat de rotors hierdoor permanent zouden stoppen. De logica-tabel rechts toont de nodige combinatie van nokken om een rotor te laten stappen.
Het stappen van één enkele rotor geregeld door twee of drie afzonderlijke nokkenringen. Twee nokkenringen kunnen een maximale periode (unieke bewegingssequentie) van 1.296 produceren en drie ringen een maximale periode van 46.656. Dit is voor één enkele rotor. De combinatie van zeven nokkenringen levert daarom een zeer complexe stapsequentie op.
De KL-7 kan 37 verschillende tekens verwerken: de letters A tot Z, de cijfers 0 tot 9 en de SPATIE. De rotors kunnen echter maar 26 karakters verwerken omdat 10 van de 36 verbindingen, van en naar de Cipher Unit, verbonden zijn van output naar input voor de re-entry functie (de 36 rotorcontacten hebben geen relatie met de 36 letters en cijfers). Bovendien reduceert de vercijfering de 37 karakters tot een 26 letters cijfertekst
Om codering van 37 verschillende tekens in codegroepen met alleen letters mogelijk te maken, gebruikt de KL-7 een systeem dat lijkt op de teletype code. Twee signalen, LET en FIG, schakelen de machine om tussen letters en cijfers. Beide tekensets gebruiken dezelfde signalen en onderscheiden zich alleen door de FIG- of LET mode op dat moment. De karakters "QWERTYUIOP" worden verwerkt als "1234567890" in FIG-mode. Om de huidige toestand te tonen licht een neonlamp op wanneer de KL-7 zich in de FIG-mode bevindt.
Dit geeft nog steeds 26 alfa (-numerieke) toetsen en de extra SPACE, LET en FIG. De KL-7 moet deze drie extra tekens vercijferen naar letters. Daarom laat de KL-7 deze speciale functies op enkele van de bestaande letters van het alfabet meeliften (eng. piggyback). De letters "J", "V", "X", "Y" en "Z" zijn geselecteerd omdat dit enkele van de minder vaak gebruikte letters zijn in de Engelse taal.
|
Dit systeem van extra tekens die op normale letters meeliften is de meest praktische methode en ook het minst ingrijpend voor de leesbaarheid van de tekst. Desalniettemin kwam deze methode met een kost. De KL-7-testzin toont de kleine veranderingen die optreden. De eerste zin is de tekst vóór het coderen en de tweede zin is dezelfde tekst nadat deze is ontcijferd tot platte tekst. Om de wijzigingen in spaties na het overschakelen naar de LET mode duidelijker weer te geven zijn de spaties in het onderstaande voorbeeld vervangen door een streepje. Merk op dat alleen de zelden gebruikte letters "J" en "Z" worden beïnvloed door het piggyback systeem.
Om de piggyback van de SPACE op de letter Z te verwezenlijken wijzigt het sliding contact board de route van de X, Z en SPACE signalen. De volgende tekeningen tonen de wijzigingen voor die letters in de verschillende modes.
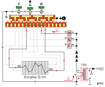
Opmerking:
1. Hieronder is elke
niet-gespecifieerde toets, letter of puls spoel (A tot Z)
aangeduid met Δ (delta). Onder elke toets
zitten drie contacten, genaamd e-p-d (encipher - plain -
decipher). De contacten van de A toets noemen dus Ae, Ap
en Ad. De contacten aan de linkerkant van de Cipher Unit, die de rotors bevat, noemen EA tot en met EZ
(Encipher). De contacten aan de rechterkant noemen DA tot
en met DZ (Decipher). Zie ook sliding contact board.
2. De werkelijke richting van de stroom is tegengesteld
aan de richting van de pijlen in de schema's omdat de
pulsspoelen een negatieve puls produceren. De pijlen
worden enkel gebruikt om het pad van toets naar
transformator te tonen. Zie puls timing signalen voor meer informatie.
Plain ModeIn Plain mode is het p-contact van elke toets verbonden met de bijbehorende pulsspoel (zwarte route). Zp naar de Z spoel en Xp naar de X spoel. Beide zijn hoge puls spoelen (rood). Bij indrukken van de letter Z of X wordt het circuit van de bijbehorende spoel gesloten. Wanneer het magnetische anker van de pulsgenerator die spoel passeert, wordt het geïnduceerde signaal door de step-up transformator T101 doorgegeven aan de Sharpener en Print buis, en afgedrukt.
De SPACE toets is verbonden met een junctie op het V-SPACE spoelenpaar. Deze speciale functie wordt ook gebruikt bij het afzonderlijke FIG circuit. Door deze junctie zal bij het indrukken van de SPACE toets enkel de SPACE spoel activeren.
Ook alle andere toetsen zijn via hun p-contact verbonden met de corresponderende pulsspoel. Dit kan een hoge puls letters spoel (rood) of alfanumerieke lage puls spoel (groen) zijn. De lage puls V spoel van de V-SPACE combinatie is verbonden met het Vp contact van de V toets.
In Plain mode gaan de signalen niet
door de rotors in de Cipher Unit.
Encipher ModeIn Encipher mode is het e-contact van elke toets normaal verbonden met het bijbehorende E-contact aan de linkerkant van de Cipher Unit. Dit is echter niet het geval met de piggyback Z toets.
De e-contacten van de Z toets en X toets (rode route) zijn nu beiden verbonden met het EX-contact (Encipher X) aan de linkerkant van de Cipher Unit. De letter X verandert niet, maar de letter Z wordt dus ook X omdat de SPACE de Z nodig heeft als piggyback.
Daarom is het e-contact van de SPACE toets (blauwe route) verbonden met het EZ-contact aan de linkerkant van de Cipher Unit en vercijfert dus eigenlijk de letter Z die de SPACE vertegenwoordigd.
De vercijferde versie van alle letters verlaat de Cipher Unit rechts via het D-contact. Dit kan eender welke van de 26 letters zijn, DA tot DZ, ook de ingedrukte toets zelf, afhankelijk van de positie van de rotors en hun bedrading.
Het signaal gaat dan naar de toets die
correspondeert met het D-contact van de Cipher Unit, komt
binnen op het e-contact van die toets, passeert de kleine
brug en het p-contact naar de pulsspoel om de vercijferde
letter af te drukken.
Decipher ModeIn Decipher mode is het d-contact van elke toets verbonden met het corresponderende D-contact aan de rechterzijde van de Cipher Unit. De enige uitzondering is de SPACE toets, die niet wordt gebruikt, omdat alleen letters moeten worden ontcijferd.
De ontcijferde versie van alle letters verlaat de Cipher Unit aan de linkerkant bij een van de E-contacten. Dit kan elk van de 26 contacten EA tot en met AZ zijn, ook de ingedrukte toets zelf, afhankelijk van de rotorposities en hun bedrading.
Het signaal gaat dan van dit E-contact naar de toets die overeenkomt met de ontcijferde letter en gaat via het e-contact van die toets, zijn kleine brug en het p-contact naar de pulsspoel om de ontcijferde letter af te drukken.
Wanneer een ingedrukte toets de vercijferde X voorstelt, verlaat het signaal de Cipher Unit aan de linkerkant als ontcijferde letter X op het EX-contact. Het signaal (rode route) gaat dan naar het Xe-contact en via een kleine brug naar de X-spoel om de X af te drukken. Zo worden zowel de Plain X als de Z (veranderd in X) ontcijferd en afgedrukt als X.
Wanneer de ingedrukte toets de vercijferde Z voorstelt, verlaat het signaal de Cipher Unit aan de linkerkant als ontcijferde Z bij het EZ-contact. Aangezien de ontcijferde Z eigenlijk een SPACE vertegenwoordigt, gaat het signaal (blauwe route) niet naar het Ze-contact, maar via het e-contact van de SPACE toets en de kleine brug naar de SPACE spoel om een spatie af te drukken.
|
CE 87066 Power
Converter |
|
De AC Power Converter
heeft een schakelaar om de AC ingangsspanning te
selecteren. Voor 100-125 volt worden de twee
primaire wikkelingen parallel geschakeld (routes
1w2-11-14-15 en 1-13-12-3w4). Voor 200-250 volt
worden de primaire wikkelingen in serie
geschakeld (route 1w2-11-12-3w4). Aangezien de
primaire wikkelingen in serie dubbel zoveel
wikkelingen heeft dan parallel, wordt de
uitgangsspanning omgekeerd evenredig gehalveerd
en blijft dus 24 volt.
De secundaire wikkeling is verbonden met twee selenium dubbelfasige bruggelijkrichters die parallel zijn geschakeld. De eerste versie van de converter produceerde 2,4 ampère uitgangsstroom. De tweede versie met 4,5 ampère (vanaf sn15413) is efficiënter voor de KL-7 met de nieuwere motor-generator met governor schakelaar. De hogere uitgangsstroom is ook beter bij verouderende selenium gelijkrichters. De AC Power Converter meet 27 x 12 x 10 cm. |
|
De
KL-7 zelf heeft een voedingskabel met AN 3106A
connector (2 pins male) die verbonden is met de Radio
Interferentie filter, gemonteerd in het
rechtse rack van de machine (zie foto mode
selector). Van die
filter gaat een korte kabel naar de
rechterbovenkant van het toetsenbord. Via twee
zekeringen en twee sleepcontacten gaat de 24 volt
naar de twee dubbele T contacten in onderstaande
schema. Op het rack zit ook een dummy female
connector om de voedingskabel te fixeren tijdens
transport.
De filter onderdrukt spanningsvariaties op de kabels omdat die interferenties op het elektriciteitsnet kunnen veroorzaken of zelfs kunnen meeliften op de gemoduleerde signalen van nabijgelegen radioapparatuur, waardoor die signalen door de tegenstander kunnen worden onderschept en geanalyseerd, zelfs over grote afstanden. De Pi-type-filter onderdrukt deze signalen over een brede frequentieband. De filter module is verzegeld en onderhoud of reparatie was niet toegestaan. Als er een probleem was met de filter moest de complete filter module worden vervangen. Meer over de veiligheidsrisico's van verdwaalde signalen op de TEMPEST pagina. |
![]() |
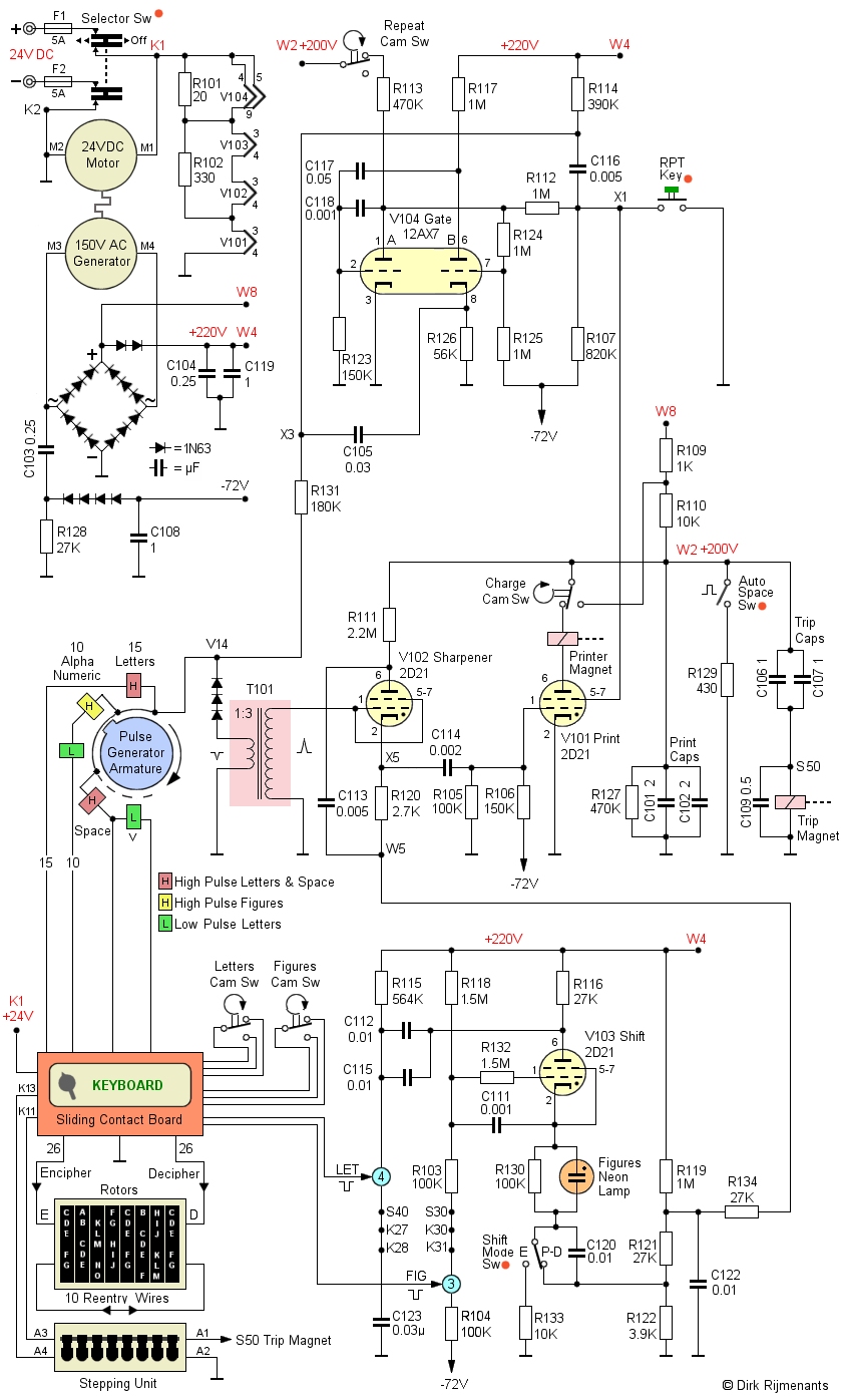
Om onderstaande KL-7 schema te volgen moeten we het type elektronenbuizen en hun werking kennen, cruciaal voor het verwerken van de timing signalen van de printer. De KL-7 heeft één 12AX7 en drie 2D21 buizen. Die werden geproduceerd door meerdere fabrikanten zoals General Electric, RCA, Mullard of BRIMAR. Voor militaire contracten werden ze aangeduid als JAN 12AX7 en JAN 2D21, het Joint Army-Navy Nomenclature System. Deze JAN specificatie, aangenomen door de Joint Communications Board in 1943, is een voorganger van het Joint Electronics Type Designation System of JETDS (MIL-STD-196).
* De 12AX7
Twin Triode vacuümbuis heeft twee
aparte triodes (elk drie elektrodes) waardoor
deze ideaal is om als multivibrator te gebruiken.
Bij een triode wordt de stroom van positieve
anode (pin 1 of 6) naar kathode (3 of 8) geregeld
door een kleine spanning op het stuurrooster (2
of 7). Hoe positiever de stuurrooster bias, hoe
meer stroom van anode naar kathode vloeit. Een
negatieve bias op het stuurrooster stopt de
stroom. De 12AX7 heeft twee gloeidraden in serie
met een middenaftakking (4 - 9 - 5) waardoor het
mogelijk is te werken op 6,3 volt, zoals in de
KL-7, of in serie op 12,6 volt (data sheetIn de KL-7 dient de 12AX7 als single-shot multivibrator Gate tube om de tijdsspanne te bepalen waarin de Print buis mag activeren. Hoewel de fysica heel anders is, zou je de triode kunnen vergelijken met de moderne NPN-transistor, waar de stroom van collector naar emitter wordt geregeld door de basis.
In de KL-7, de 2D21 Sharpner,
Shift en Print buis schakelen respectievelijk de
letter-puls en zijn threshold, en de Print en
Trip magneetspoelen. De thyratron werkt als
snelle schakelaar, vergelijkbaar met een moderne
thyristor die wordt geschakeld via de
gate-spanning. Let wel, een tetrode vacuümbuis
zonder gas werkt niet als schakelaar maar
is vergelijkbaar met een triode vacuümbuis met
bijkomend schermrooster. Meer informatie over
vacuümbuizen in Mr Carlson's Lab
YouTube video Hieronder het volledige schema (klik om te vergroten). Alle elektronica zit onder de Contact Panel Assembly met verende contacten, behalve de elektronenbuizen die zich achter de Stepping Unit bevinden. De componenten in het schema hieronder zijn op dezelfde manier benoemd en genummerd als het originele onderhoudsdocument en schema, beschikbaar onderaan deze pagina. Omdat het originele schema vrij moeilijk te lezen is, worden de verschillende elektronische secties van de KL-7 hier goed gescheiden gepresenteerd. De oranje stippen tonen delen van het Sliding Contact Board. Linksboven in het schema bevindt zich de voeding voor alle elektronica. De 24 volt DC komt aan bij twee dubbel T contacten op het sliding contact board en voedt de Motor-Generator die mechanische kracht en wisselstroom levert. De 24 volt die de motor aandrijft wordt ook gebruikt voor de gloeidraden van de vier elektronenbuizen en voor de stapmagneten van de Rotor Stepping Unit. De dubbelfasige bruggelijkrichter, gevolgd door twee diodes, levert +220 volt op terminal W4. De bruggelijkrichter + is ook via terminal W8 direct verbonden met weerstanden R109 en R110 om +200 volt te leveren op terminal W2 voor sommige delen van de schakeling. Een halve-golf gelijkrichter levert de negatieve 72 volt. |
![]() RCA 12AX7 Twin Triode en 2D21 Thyratron ![]() Originele General Electric JAN 12AX7 WA Joint Army-Navy electronics standard © Foto TubeDepot |
Als een toets wordt ingedrukt, triggert een negatieve puls de V104 Gate buis die fungeert als een single-shot multivibrator die de tijd beperkt dat de Print buis de printer mag activeren. Als vervolgens het anker de spoel van de ingedrukte toets passeert, zend die een negatieve puls naar de T101 step-up transformator, die de puls inverteert (zie ook signaal timing).
In het midden van het diagram bevindt zich de V102 Sharpener buis die de puls van de step-up transformator ontvangt. De Sharpener dient als threshold om lage en hoge pulsen te onderscheiden. Wanneer V102 niet is geïoniseerd, heeft zijn kathode hetzelfde potentieel als terminal W5, bepaald door de V103 Shift buis via het R119 - R122 - R123 weerstandsnetwerk.
In LET mode volstaat een lage puls om de minus 8 volt bias van het Scharpner stuurrooster te overkomen. In FIG mode is er een nog lagere spanning op punt W5 tegenover common, waardoor de Sharpener stuurrooster bias nog negatiever wordt en de Sharpener enkel kan afvuren als hij een hoge puls ontvangt van de transformator.
De V101 Print buis kan enkel afvuren wanneer de getriggerde Gate buis de Print buis schermrooster bias positief maakte en gelijktijdig de Sharpner buis puls de Print buis schermrooster bias positief maakt.
Wanneer de Print buis de timing unit heeft geactiveerd, verbreekt de Repeat Cam Schakelaar de positieve spanning van de Gate buis A anode, waardoor het schermrooster van de Print buis een negatieve bias krijgt. Dit voorkomt dat de Print buis opnieuw wordt activeert door opeenvolgende pulsen, of stoorpulsen van het toetsenbord of bewegende rotor pinnen.
Zodra de cyclus en het stappen van de rotor is voltooid, sluit de Repeat Cam Schakelaar weer en zijn de Gate en Print buis klaar voor de volgende cyclus.
Wanneer de RPT toets (repeat) is ingedrukt, word de negatieve bias op punt X1 en op het schermrooster van de Print buis opgeheven en is de Print buis klaar om te activeren bij elke puls die hij ontvangt van de Sharpener. Het indrukken van de RPT toets samen met een lettertoets zal daarom continu klare of vercijferde letter afdrukken.
Wanneer de Print buis activeert, worden de print- en tripmagneten geactiveerd. Beide magneten worden op een heel speciale manier bekrachtigd. De print-condensatoren C101 & C102 en trip-condensatoren C106 & C107 worden constant opgeladen via de weerstanden R109 en R110 tot +200 volt. Aangezien opgeladen condensatoren geen stroom trekken, vloeit er geen stroom door de trip-mangeet. Wanneer de Print buis activeert, wordt het circuit kortgesloten en worden de condensatoren in serie met het buis-print-trip circuit ontladen. Hun ontladingsstroom bekrachtigt de tripmagneet.
Daardoor maakte de timing unit één omwenteling en de nokken-schakelaars leveren vier timing signalen. Tijdens die cyclus kortsluit de Charge Cam schakelaar de 10K weerstand R110 waardoor alleen de 1K weerstand R109 overblijft tussen de 220 volt op W8 en de condensators op W2. Daardoor worden de Trip-condensators snel opgeladen om klaar te zijn voor de volgende cyclus. De Charge Cam schakelaar onderbreekt ook de Print buis totdat de cyclus is voltooid en voorkomt daarmee dat de Print buis meerdere keren tijdens een cyclus wordt geactiveerd.
Onderaan het schakelschema bevindt zich de Shift buis die de huidige shift mode onthoudt, de huidige mode met een neonlamp aangeeft en de threshold van de Sharpener regelt zodat die weet welke signalen in LET of FIG mode mogen worden doorgegeven.
De schakelaars met een oranje bolletje in bovenstaande schema zijn onderdelen van het sliding contact board en laten zien hoe dit zowel verschillende toetsen, het shift mode circuit en het stappen van de rotors beïnvloedt.
Auto Space Switch.
Wanneer de mode selector
schakelt tussen Plain en Encipher, ontlaadt de
Auto Space Switch snel de Print en Trip
condensators via de R129 weerstand waardoor de
Print en Trip magneten één cyclus van de Timing
Unit en het stappen van de rotors veroorzaakt.
Daardoor wijzigen de posities van de rotors,
afhankelijk van de nokkenringen en wordt gebruikt
voor de Message Rotor Alignment (zie procedure
vercijferen). Op de
tekening zie je de schakelaar op het Sliding
Contact Board. In Plain is de weerstand enkel
verbonden met de brug en is de schakelaar dus
niet actief. Wanneer de brug halverwege naar
Encipher mode is wordt de +200V kortstondig
verbonden met de weerstand om de condensators te
ontladen.
Shift Mode Switch. Met
deze schakelaar wordt in Plain en Decipher mode
de huidige Shift mode via het het R119 - R121 -
R122 weerstandsnetwerk doorgegeven aan de V102
Sharpener. In Encipher mode mag de KL-7 echter
alleen letters afdrukken. Daarom koppelt het
Sliding Contact Board het weerstandsnetwerk los
van de V103 Shift buis en blijft de Sharpener
altijd in de LET. De neonlamp dient in Encipher
mode dus enkel als indicatie van de Shift mode.
Op de tekening kun je de route van de shift mode
volgen, door de weerstand en neonlamp naar het
weerstandsnetwerk (plain en decipher) of
ontkoppeld en doorgeleid naar R133 (encipher).De Letter Cam Switch en de Figures Cam Switch van de timing unit bepalen hoe de piggyback letters voor de LET en FIG toetsen worden verwerkt. Omdat we de Plain, Encipher en Decipher mode hebben, en dit in twee Shift modes, zijn er zes verschillende manieren waarop deze die twee toetsen worden verwerkt. Om dit te bereiken wijzigt het Sliding Contact board verschillende verbindingen tussen de FIG en LET toetsen, de Cam Switches en de puls spoelen.
Opmerking: hieronder wordt de onbekende vercijferde letter (A tot Z) aangeduid als Δ (delta). Het eigenlijke circuit gebruikt ook nog enkele extra schakelingen op het sliding contact board om conflicten te vermijden met andere toetsen in de verschillende modes, maar de route van de signalen is zoals hieronder getoond.
De FIG toets cyclus:
Plain mode. De FIG
toets is rechtstreeks verbonden met de FIG
aansluiten (3) van het Shift buis circuit. Het
indrukken van die toets activeert onmiddellijk de
FIG mode en de neonlamp gaat aan. Er zijn geen
acties nodig voor het stappen van de rotors
aangezien er geen vercijfering is. Wat je typt is
was je print.De LET toets cyclus:
Plain mode. De LET
toets is rechtstreeks verbonden met de LET
aansluiten (4) van het Shift buis circuit. Het
indrukken van die toets activeert onmiddellijk de
LET mode en de neonlamp gaat uit. Er zijn geen
acties nodig voor het stappen van de rotors
aangezien er geen vercijfering is. Wat je typt is
was je print.De reden voor het afdrukken van een spatie bij het ontcijferen van de LET en FIG toetsen, in plaats van enkel de Shift mode te veranderen, is dat het activering van de Timing-eenheid nodig is om timing-signalen en het stappen van de rotors uit te voeren om de machine klaar te zetten voor de volgende te ontcijferen letter.
De Puls Signaal opwekking en timing:
De timing signalen voor de elektronica worden op twee verschillende manieren opgewekt. Bij het indrukken van een toets wordt de corresponderende Pulse Generator spoel verbonden met de common, wat een eerste puls veroorzaakt. Deze de puls wordt niet gegenereerde door de Pulse Generator zelf! Terwijl de toets is ingedrukt passeert het anker van de Pulse Generator de betreffende spoel en wekt een tweede puls op (enkel of dubbel) die de print- en stappen-cyclus start. Rechts ziet u de relevante delen van het schema (zie ook het volledig schema).
De common van de Pulse Generator spoelen
(testpunt V14) is via R131 en R114 verbonden met de +220
Volt. Daarom verbindt het indrukken van een willekeurige
toets de puls spoel, die een lage gelijkstroomweerstand
heeft, met de algemene common van alle elektronica. Dit
veroorzaakt een grote spanningsval over die pulsspoel en
de resulterende tegen-elektromotorische kracht
(Tegen-EMK) maakt de common van de puls spoelen negatief
is tegenover de algemene common van de elektronica. Deze
negatieve puls is de zogenaamde "transiënte"
(voorbijgaande) puls.
De spanningsval bij het sluiten van een toets wordt via R131, terminal X3 en C105 naar de kathode van de Gate buis B-sectie geleid, waardoor de A-sectie wordt afgesneden en de B-sectie in geleiding komt. De Gate tube single-shot multivibrator wordt nu getriggerd, maar de spanningsval ontlaadt ook C116, waardoor terminal X1 10 milliseconden langer negatief blijft. Terminal X1 is verbonden met het schermrooster van de Print buis, waardoor een beetje langer wordt voorkomen dat de print buis activeert.
De negatieve 10 volt transiënte puls wordt ook door de transformator omgekeerd in een positieve 30 volt en naar de Sparpener buis gestuurd. De verwerkte puls zal het printen echter niet starten omdat de bias van het Print buis schermrooster nog steeds negatief is vanwege de vertraging van 10 ms op klem X1. De transiënte puls activeerde dus alleen de multivibrator.
Wanneer de vertraging van 10 ms is verstreken, en de toets nog steeds is ingedrukt, zal het anker van de roterende Pulse Generator uiteindelijk de geactiveerde puls spoel passeren. Dit creëert een negatieve 10 volt puls naar de transformator (zie richting i pijl ) die de puls omzet in een puls van +30 volt en de Sharpener buis aanstuurt. Dit is de eigenlijke puls van een letter of de beginpuls van een alfanumerieke dubbele puls.
Aangezien de bias van het schermrooster van de Print buis niet langer negatief is, kan de Sharpener nu de Print buis activeren. Merk op dat nadat het anker de spoel is gepasseerd, de afnemende magnetische flux ook een stroom in de tegenovergestelde richting induceert, maar die puls wordt geblokkeerd door de drie diodes.
De geactiveerde Print buis bekrachtigd nu de Printer Magneet om de juiste letter af te drukken en de Trip Magneet voor de rotatie van de Timing Unit met nokkenschakelaars. De Repeat Nok ontkoppeld de anode van de Gate buis A-sectie. Dit om te voorkomen dat de multivibrator een volledige cyclus van pulsen aftasten voltooit, om zo stoorpulsen te voorkomen bij de contacten van de bewegende rotors in de Stepping Unit.
Wanneer de specificaties van de machine bekend zijn bij de tegenstander (spionage of in beslag genomen), moet hij 8 rotors vinden uit een set van 13, wat 51.891.840 combinaties oplevert. Er zijn 1.663.200 manieren om 7 nokkenringen uit een set van 11 te combineren. Er zijn 2.821.109.907.456 manieren om 7 nokkenringen en 1 brede ring te plaatsen. Ten slotte zijn er 78.364.164.096 manieren om alle rotors en nokkenringen combinaties in te stellen tegenover de machine. De alfabet-ring, enkel een visuele referentie van de positie, wordt genegeerd. Dit geeft de tegenstander een totaal van 1,90 x 1037 combinaties of een 124 bits sleutel.
Het uitproberen van alle mogelijke instellingen voor een 124 bits sleutel, een zogenaamde brute-force aanval, wordt met alle huidige en toekomstige computerkracht als onhaalbaar beschouwd. Cryptoanalyse is echter meer dan sleutelgrootte, theoretische veiligheid en brute-force aanvallen. Crypto machines met vercijferingsrotors zijn kwetsbaar gebleken voor bepaalde soorten cryptanalytische aanvallen, uitgevoerd op snelle computers. Daarom wordt de KL-7 niet langer als veilig beschouwd. Desalniettemin zouden zelfs vandaag bekwame cryptoanalisten met de huidige middelen nog steeds voor een enorme taak staan om een met de KL-7 vercijferd bericht te kraken, vooral wanneer ze slechts over een beperkt aantal berichten beschikken.
Het vercijferen van een groot aantal berichten met dezelfde sleutel is altijd een risico omdat de kans groter is dat berichten "in diepte" zijn, waardoor de cryptoanalist meer statistische aanwijzingen krijgt over die specifieke sleutelinstelling. Ook bij de KL-7 werd het aantal berichten, vercijferd met dezelfde sleutelinstellingen, beperkt door compartimentering. Voor een specifieke dag werden, in plaats van één sleutellijst voor zeer veel gebruikers, verschillende sleutellijsten verdeeld naar verschillende diensten, echelons, eenheden, en geografische locatie waardoor het gebruikt van een specifieke sleutel werd beperkt. Een bijkomende methode om "in diepte" berichten te beperken was om elk bericht te vercijferen met een unieke willekeurige startpositie van de rotors, de Message Rotor Alignment. Meer daarover in de berichtprocedures hieronder.
ADONIS en POLLUX Procedures voor Vercijferen en
Ontcijferen ![]()
Er waren voor de KL-7 twee verschillende procedures, met de naam POLLUX (1950) voor low-level leger en de luchtmacht berichten, en ADONIS (1951) voor high-level berichten. Het verschil tussen de twee waren de set rotors en de methode om de startpositie van de rotors voor elk nieuw bericht te bepalen, de zogenaamde Message Rotor Alignment.
Elke ADONIS rotorset bestaat uit 12 (later 13) rotor kernen, 11 nokkenringen en één stationaire brede ring. Voor gebruik moet de KL-7 ingesteld worden volgens een sleutellijst. Die bevat alle instellingen voor elke dag van de maand, elke 24 uur geldig. Elke dagelijkse sleutellijst bepaalt de keuze van de rotors en hun locatie in de Cipher Unit, de instelling van de alfabet-ringen, het type nokkenringen en de instelling ervan op de hun toegewezen rotor kern. De rotor die voor de vierde positie is geselecteerd moet altijd zijn voorzien van de speciale stationaire brede ring, die ook in elke positie kan worden ingesteld. Deze brede ring voorkomt dat de vierde rotor beweegt.
Hieronder een voorbeeld van een ADONIS sleutellijst, in het formaat zoals gedocumenteerd in de gedeclassificeerde KAO-41C/TSEC. Meestal behield men de Cipher Unit met de rotors ingesteld volgens de sleutellijst van de vorige dag. Als men nog een bericht ontving dat de vorige dag was vercijferd kon de operator de huidige Cipher Unit snel van de rotor stepping unit verwijderen en vervangen door de Cipher Unit van de vorige dag.
Opmerking: u kunt de voorbeeldsleutel voor dag 31 op de KL-7 simulator instellen en het onderstaande voorbeeld van vercijfering uitvoeren om de procedure te ervaren zoals deze door de operators werd gebruikt. Houd er rekening mee dat de rotors van de simulator hun eigen bedrading hebben omdat de geheime bedrading van de echte rotors nooit is vrijgegeven en de bedrading van overgebleven rotors werd verwijderd.
Nadat alle klaargemaakte rotors in de Cipher Unit zijn geplaatst, worden de nieuwe instellingen gecontroleerd met de 36-45 letters check. Met de mode selector in de Plain mode worden alle rotors in de A-positie ingesteld. Vervolgens wordt de machine in Encipher mode gezet (sommige rotors zullen één stap bewegen). De karakters-teller wordt gereset en de letter "L" wordt 45 keer getypt. De laatste twee vercijferde groepen moeten overeenkomen met de 36-45 lettercontrole op de sleutellijst voor die dag.
De systeemindicator, die rechtsonder op de sleutel van die dag wordt weergegeven, bestond uit vijf cijfers (ADONIS) of vijf letters (POLLUX) en wordt voor en na het versleutelde bericht gebruikt om het systeem en de sleutel te identificeren.
Voor elk nieuw bericht moet de operator een nieuwe unieke en volledige willekeurige startpositie van de rotors gebruiken. De methode om die startpositie over te maken aan de ontvanger noemt men het Indicator System. De willekeurige startposities, Message Rotor Alignment genoemd, is zichtbaar door de kleine vensters van de Cipher Unit en zijn cruciaal voor de veiligheid van het bericht omdat het gebruik van dezelfde rotor posities voor meerdere berichten leidt tot patronen die door codebrekers kunnen worden uitgebuit.
Om een Message Rotor Alignment aan te maken, neemt de operator een eerder voorbereidde willekeurige groep van vijf letter, de Message Indicator genaamd (zie ook opmerking verderop). Voor ons voorbeeld gebruiken we de willekeurige Message Indicator "ELXNO".
1. Zet de KL7 Selector in Plain mode.
2. Stel AAA-AAAA in als rotor posities met de
zeven Set Key drukknoppen vooraan de Cipher Unit.
3. Schakel naar Encipher mode (sommige rotors zullen
één stap voortbewegen)
4. Vercijfer de Message Indicator "ELXNO". Het
resultaat is de vercijferde indicator "BHLDO".
5. Schakel terug naar Plain mode.
6. Stel "BHL-DOBH" in als Message
Rotor Alignment met hergebruik van de eerste twee letters
op het einde. Gebruik hiervoor de zeven drukknoppen.
7. Schakel naar Encipher mode (sommige rotors zullen
één stap voortbewegen), scheur de papieren tape af en
reset de teller.
8. Vercijfer het voorbeeld bericht "TOP SECRET
MESSAGE 123 TEST".
Elke onvolledige laatste groep moet worden aangevuld met één spatie en, indien nodig, gevolgd door voldoende willekeurige letters om die laatste codegroep te voltooien.
Hieronder de bekomen vercijferde tekst. Let wel, indien u deze tekst vercijferde met de KL-7 sim kan het resultaat gedeeltelijk verschillen als de omschakeling naar FIG en LET mode voor of na de spatie werd uitgevoerd.
Het volledige bericht omvat de systeem indicator, de uitgespelde Message Indicator (NAVO-alfabet), de vercijferde tekst en de herhaalde systeemindicator:
Het standaardformaat voor vercijferde berichten was de zogenaamde CODRESS, gedocumenteerd in de publicatie ACP 127 (niet geclassificeerd). In dergelijke berichten werden de volledige afzender, alle geadresseerden en veiligheidsclassificatie opgenomen in de versleutelde tekst. Deze berichten waren steeds aangeduid als niet geclassificeerd, hoewel de vercijferde groepen geheime informatie bevatten.
Hieronder ons voorbeeldbericht met het prioriteit pro-sign (hier Routine), routering-indicator(en) van de geadresseerde(n) en serienummer, opnieuw prioriteit met datum- en tijdgroep, het aantal groepen en tot slot het bericht tussen twee BT breaks.
De ontvanger heeft een KL-7 met dezelfde instellingen voor die specifieke dag in zijn sleutellijst. De systeemindicator "28604" in het ontvangen bericht identificeert het ADONIS cryptosysteem en de sleutel voor dit specifieke bericht. Hij gaat als volgt te werk:
1. Hij zet de KL7 Selector in Plain
mode.
2. Hij stelt AAA-AAAA in als rotor posities
met de zeven Set Key drukknoppen vooraan de Cipher Unit.
3. Hij schakelt naar Encipher mode en niet
Decipher mode, want hij moet hetzelfde resultaat bekomen
voor instelling van de rotors.
4. Hij vercijfert de Message Indicator "ELXNO"
om de originele "BHLDO" Message Rotor Alignment
van de verzender te bekomen.
5. Hij schakelt terug naar Plain mode.
6. Hij stelt "BHL-DOBH" in als
Message Rotor Alignment, ook hier weer met hergebruik van
de eerste twee letters op het einde.
7. Hij schakelt naar Decipher mode en ontcijferd de tekst
"GOATJ ZPFJZ RGDET FKCSB TCMTD XTQLP" om het
originele bericht te bekomen.
In bijlage A van het KL-7 simulator help bestand vindt u twee fascinerende vercijferde trainingsberichten, gerelateerd aan de Cubaanse rakettencrisis, om de ontcijferingsprocedure te oefenen. De voorbeelden gebruiken de KAO-41C/TSEC-procedure en voorbeeldsleutel zoals hier beschreven.
Een groot aantal willekeurige vijf-letter Message Indicators werd op voorhand aangemaakt. Een ongebruikte KL-7 werd geladen met willekeurig gekozen rotor-instelling die nooit in een bestaande sleutellijst werden gebruikt. Vervolgens werden alle rotors in een willekeurige startpositie gezet en de machine in de Encipher-mode geschakeld. Er werd een groot aantal willekeurige woorden of letters getypt. De KL-7 drukte hierdoor een groot aantal willekeurige groepen af op de papieren strook. De operator gebruikte die groepen later als Message Indicators om voor elk nieuw bericht een andere willekeurige Message Rotor Alignment te genereren. Om hergebruik te voorkomen werd elke Message Indicator slechts één keer gebruikt, afgescheurd van de papierstrook en op het bijbehorende berichtformulier geplakt.
De POLLUX rotor set bestaat slechts uit 8 rotors, 7 nokkenringen en één stationaire brede ring. De POLLUX procedure gebruikte alleen letters i.p.v. cijfers als systeemindicator op de sleutellijst en de 36-45 letters controle wordt uitgevoerd met de letter "A" in plaats van de letter "L" bij ADONIS. De POLLUX procedure maakt ook gebruik van een willekeurige vijf-letter Message Indicator, maar schrijft voor om de willekeurige Message Indicator rechtstreeks in te stellen als Rotor Message Alignment, in plaats van de Message Indicator te vercijferen. In de officiële documenten staat de opmerking "niet vercijferen met enkel dit systeem. Dit systeem geeft de effectieve indicator in klare tekst" en men verwijst vervolgens naar onbekende aanvullende instructies. Verschillende methodes om de Message Rotor Alignment veilig over te brengen zijn mogelijk.
![]() ASA 1945 - 1976 |
![]() NSA Est. 1952 |
Bij de ontwikkeling van de KL-7 waren verschillende organisaties betrokken. De Signals Intelligence Service (SIS), opgericht in 1929 als onderdeel van het Army Signal Corps, was verantwoordelijk voor cryptoanalyse onder leiding van de gerenommeerde cryptoloog William F. Friedman. In maart 1943 werd de SIS hernoemt tot Signal Security Service (SSS) en in juli 1943 nogmaals hernoemt tot Signal Security Agency (SSA). Hun opvolger, het Army Security Agency (ASA), werd in september 1945 opgericht en bestond tot eind 1976.
In 1949 werd het Armed Forces Security Agency (AFSA) opgericht om Communications Security (COMSEC) en Communications Intelligence (COMINT) samen te voegen. Willliam Friedman leidde de cryptologische afdeling. AFSA gaf de machine zijn initiële naam AFSAM-7. De verantwoordelijkheid en middelen van AFSA waren echter versnipperd over verschillende militaire en civiele diensten. Dit leidde in 1952 uiteindelijk tot oprichting van zijn opvolger, het National Security Agency (NSA), met Friedman als hoofdcryptoloog. Bij de ontwikkeling van de KL-7 waren dus ASA, AFSA en NSA betrokken.
De oorsprong van de KL-7 ligt in de Tweede Wereldoorlog toen de U.S. Army SIGABA rotor crypto machine, door de Navy ECM (Electric Cipher Machine) genoemd, en de SIGABA CCM (Combined Cipher Machines) een nieuwe standaard hadden gezet voor veilige communicatie op hoog niveau. Op tactisch niveau werd de lichtgewicht mechanische M-209 veel gebruikt. Tegen het einde van de oorlog werd de M-209 niet langer als veilig beschouwd en het leger had een veilige lichtgewicht crypto machine nodig die de M-209 kon vervangen, maar die cryptografisch even krachtig zou zijn als de SIGABA.
De U.S. Navy was ook op zoek naar een kleinere crypto machine met de kwaliteiten van de ECM, met de nadruk op gewichtsbesparing. In maart 1945 verzocht het hoofdkwartier van het leger de Signal Security Agency (SSA), kort daarna omgedoopt tot de Army Security Agency (ASA), die het onderzoek startte. Ondertussen was de op het AJAX crypto-principe gebaseerde CCM, gebruikt door de V.S. en het Verenigd Koninkrijk, verouderd en aan vervanging toe.
Het project kreeg de naam MX-507 en ASA zag het als een onderzoeksproject op lange termijn. De ASA-onderzoekers kozen al snel voor een op rotor gebaseerde machine. Een ontwerp met 36-pins rotors kwam op de voorgrond. Ze moesten ook een volledig nieuw lichtgewicht printsysteem ontwerpen omdat de nieuwe machine offline moest werken en de berichten op papier moest kunnen afdrukken. Uiteindelijk waren ze in staat om een printersysteem terug te brengen tot een kwart van de oorspronkelijke grootte en gewicht.
ASA besloot een
nieuw cryptografisch
principe genaamd re-entry of
re-flexing toe te passen. Het idee was om delen van de
vercijferings-uitgang te nemen en terug in het
vercijferings-proces in te voeren en het opnieuw te
vercijferen. Het systeem werd in 1940 bedacht door
cryptoanalist Albert W. Small
die er in 1944 een
patent voor indiende. Zijn patent was echter onder een
patentbureau geheimhoudingsbevel geplaatst, waardoor
uiteindelijk een patent-conflict ontstond in 1957.
De rotors waren een doorontwikkeling van de vroege rotors uit de Tweede Wereldoorlog. De Blue Rotor, gebruikt tot eind 1950s, was een vrij grote standaard Hebern-type 26-pins rotor, eenvoudig en robuust. De regelmatige herbedrading van die rotors, nodig om veiligheidsredenen, was complex en tijdrovend. Een aangepast versie van de Blue Rotor, genaamd White Rotor, kreeg een alfabetring en nokkenring.
De U.S Navy ontwikkeld voor hun opvolger van de CCM een kleinere Hebern-type 26-pins rotor, aangeduid als Yellow Rotor. Er was ook een studie om bedrukte rotors te gebruiken waarbij de verbindingen geëtst werden op de rotor, maar dat project eindigde in 1953 en werd uiteindelijk stopgezet.
In 1949 werd de Armed Forces Security Agency (AFSA) opgericht. Het was de eerste Amerikaanse centrale cryptologische organisatie, en een van hun doelstellingen was om te voorzien in standaardisatie van beveiligde communicatieapparatuur en een algemeen beleid voor crypto-apparatuur te bepalen. Het onderzoek van de ASA werd in december 1949 overgedragen aan AFSA. De MX-507 werd omgedoopt tot AFSAM-7, wat staat voor Armed Forces Security Agency Machine No 7
Na een reeks cryptologische studies, reeds gestart in 1946, besloot AFSA echter om een nieuwe 36-pins Red Rotor met draaibare alfabetringen en nokkenringen te gebruiken als standaard rotor voor de AFSAM-7 en het AFSAM-9 teletype crypto machine. De Red Rotor had echter problemen met toleranties bij het kunststof gietproces en contactproblemen. De rotor gebruikte contacten van berylliumkoper, waarvan deeltjes afsleten en veranderden in schurend niet-geleidend koperoxide, dat zowel de slijtage nog verergerde als contactproblemen veroorzaakte.
* In 1946 startte een externe studie naar de problemen met de Red Rotor. Tests met 200 contactmaterialen vonden geen beter materiaal dan berylliumkoper en de kunststof van de Red Rotor bleek nog steeds het meest geschikt. Na meer aanpassingen en verbeteringen werd de Red Rotor geaccepteerd maar de contactproblemen bleven aanhouden. Het is belangrijk te weten dat de stofdeeltjes van berylliumkoper toxisch zijn en de longziekte berylliose kunnen veroorzaken. Het inademen van de stofdeeltjes moet daarom strikt vermeden worden.
* Na tien jaar onderzoek en $1.250.000 ($14,598,851 in 2025 valuta) kwam men tot de Orange Rotor. Eén van de verbeteringen was de draaibare alphabet ring, instelbaar door indrukken en draaien, zonder deze van de rotor los te maken. Productie van de Orange Rotor startte in 1956 en werd de standaard 36-pins rotor, voor zowel de KL-7, de KL-47B en KW-9. De rotors werden ontwikkeld en geproduceerd door Molded Insulation Co, Minneapolis-Honeywell Regulator Co, en American Phenolic Corp (Amphenol).
Ondertussen hadden de Verenigde Staten en hun bondgenoten in april 1949 de Noord-Atlantische Verdragsorganisatie of NAVO gevormd, en de verslechterende betrekkingen met de Sovjet-Unie leidden tot een grimmige Koude Oorlog. Veilige communicatie tussen de NAVO-leden was een belangrijk onderdeel van het maken van een front tegen de USSR. Een extra uitdaging waarmee AFSA werd geconfronteerd was om voor hun eigen leger een machine te ontwerpen die ook onder hun NAVO-bondgenoten kon worden verspreid, zonder essentiële geheime cryptotechnologie te onthullen die mogelijk in Sovjethanden zou kunnen vallen, hetzij rechtstreeks, hetzij door infiltratie bij NAVO-leden.
Met zo'n grote organisatie als de NAVO was het meer dan waarschijnlijk dat de machine of zijn specificaties vroeg of laat Russische bodem zou bereiken. Het ontwerp moest verreweg elke mogelijke cryptoanalytische aanval door Sovjet-codebrekers weerstaan, zelfs als de technische details van de machine werden onthuld. De veiligheid van de machine moest uitsluitend afhangen van de geheimhouding van de sleutelinstellingen, waarbij Kerckhoffs bekende wet inzake cryptografie werd nageleefd.
In september 1950 demonstreerde AFSA een testversie. Het uiteindelijke ontwerp gebruikte acht 36-pins rotors, een re-entry van tien rotorsignalen en complexe onregelmatig stappen van de rotors, elektrisch gestuurd door nokkenringen op de rotors. De problemen met de printer timing en het schakelsysteem werden opgelost door een slim ontwerp met elektronenbuizen, waardoor de AFSAM-7 de eerste tactische crypto machine ooit was die elektronica gebruikte.
De AFSAM-7 werd goedgekeurd en het leger mocht prototypes bouwen. In december 1950 verklaarde het leger de AFSAM-7 gereed voor productie. De machine werd de eerste standaard crypto machine in de Amerikaanse strijdkrachten. Het cryptosysteem werd POLLUX genoemd. Er werden aannemers geselecteerd en bedienings- en onderhoudshandleidingen opgesteld. In februari 1951 werden contracten getekend om 25.000 AFSAM-7's te produceren aan een tempo van 5.000 per jaar. De eerste reparatie- en onderhoudscursus voor leger- en luchtmachtpersoneel was gepland in september 1951. Door problemen met gereedschap en tekorten aan materiaal werd de levering van de AFSAM-7 echter uitgesteld tot juni 1952 en vervolgens nog eens uitgesteld tot januari 1953.
In 1951 werd het BRUTUS crypto principe voorgesteld als vervanging voor het AJAX principe, gebruikt in de CCM. Het BRUTUS stepping systeem had onregelmatige bewegende rotors waarbij rotors 2 en 6 in tegengestelde richting draaiden, en verschilde van de POLLUX stepping logica. BRUTUS gebruikte zeven 26-pins rotors uit een set van tien, met verwijderbare nokkenringen en alfabetringen. Het aantal inkepingen op de nokkenringen moest 7, 9, 11, 15, 17 of 19 zijn (co-priemgetallen). Ondertussen had de Navy haar eigen machine ontwikkeld, initieel Portable Cipher Machine (PCM) genoemd en later omgedoopt tot AFSAM-47. Ze hadden het BRUTUS principe al eerder overgenomen voor hun AFSAM-47 maar de productie, gepland voor eind 1950, liep al vertraging op.
Het leestekensysteem van de Britse TYPEX crypto machine was niet standaard en een gecombineerd Amerikaans-Brits cryptosysteem was daarom onmogelijk totdat de TYPEX werd vervangen. De CCM Replacement's Working Party stelde een leestekensysteem voor gecombineerd gebruik voor, om compatibiliteit te bereiken tussen de AFSAM-7, AFSAM-47, de Britse SINGLET en andere Britse en Amerikaanse crypto machines. Dit omvatte de spatiebalk om mee te liften op de letter Z, schakelen naar cijfers via J, en schakelen naar letters via V. Het ontwerp uit van de AFSAM-47 gebruikte in 1951 echter de acht tekens - ( ) / : ? , . en was alleen compatibel met de Britse SINGLET.
Zowel het beperkte als
uitgebreide leestekensysteem konden niet
geïntroduceerd worden totdat de Britten stopten
met het gebruik van de TYPEX met BRUTUS adapter.
Een beperkt leestekensysteem met cijfers en
spatie werd uiteindelijk aangenomen voor alle
gecombineerde crypto machines. Totdat een
gecombineerd beleid werd overeengekomen moesten
alle machines, ontworpen voor Amerikaans-Brits
gebruik, minsten het beperkte leestekensysteem
hebben.
In oktober 1951 kondigde AFSA twee types vercijfering aan. Het AFSAM-7 berichtenverkeer voor communicatie op hoog niveau werd aangeduid als ADONIS en het verkeer voor het leger en de luchtmacht werd aangeduid als POLLUX. Het verschil tussen de twee systemen waren de rotorsets en de procedure voor de Message Rotor Alignment. In 1952 wilden de Britten het BRUTUS crypto-principe gebruiken om de CCM te vervangen, zoals overeengekomen in 1951. Analyse toonde echter aan dat de initiële en langetermijnkosten voor de NAVO-vereisten, onderdelen en rotors goedkoper waren voor ADONIS met 36-pins rotors, vergeleken met BRUTUS. Er werden plannen gemaakt voor een gefaseerde introductie van het ADONIS principe in gecombineerde machines tegen januari 1955. ADONIS apparatuur zou beschikbaar worden gesteld aan de Britten totdat ze hun eigen versie met ADONIS principe konden produceren. Het definitieve productiecontract voor de AFSAM-7 werd op 9 februari 1952 ondertekend. De VS drong erop aan de 36-pins ADONIS rotors te standaardiseren, aangezien re-entry onmogelijk was met 26-pins rotors. Bovendien vermeed ADONIS ook het gebruik van Cipher Unit adapters. AFSA's opvolger, het pas opgerichte National Security Agency (NSA), gaf ook de voorkeur aan ADONIS omdat de AFSAM-9 teletype vercijfering met negen 36-pins rotors, later TSEC/KW-9 genoemd, ook in ontwikkeling was. Later bleek dat de TSEC/KW-9 de snelheid van online elektromechanische vercijfering tot het uiterste dreef en de machine regelmatig synchronisatie verloor. |
|
In december 1952 besprak de U.S. Office of Communications Security Conference de vervanging van de CCM. Deelnemers waren onder meer de U.S. Army, Navy, Air Force en de cryptologen William Friendman en Albert Small. Ondertussen gebruikten de Britten het oorspronkelijke POLLUX principe in plaats van ADONIS. POLLUX was technisch identiek aan ADONIS maar ADONIS zond de Message Indicator (i.e. rotor startposities) echter in vercijferde vorm over aan de ontvanger, en POLLUX gebruikte een minder veilige methode. De vraag rees of ze misschien niets moesten zeggen tegen de Britten over POLLUX niet adequaat en ADONIS veiliger.
Ondertussen bleef de productie van de Navy AFSAM-47 vertragen en werd de veiligheid van BRUTUS in twijfel getrokken. Een voorstel was om de veiligheid van de BRUTUS met zijn 26-pins rotors te verbeteren door een stekkerbord toe te voegen. Hoewel dit BRUTUS in theorie veiliger zou kunnen maken dan ADONIS, was de AFSAM-7 al ontwikkeld op basis van ADONIS en in productie bij Burroughs Corporation. De op BRUTUS gebaseerde Navy AFSAM-47, die gebouwd werd door Teletype Corporation en onderaannemers, liep twee jaar achter. Het leger en de luchtmacht gaven de voorkeur aan de AFSAM-7, die begin 1955 beschikbaar kon zijn voor gecombineerd en NAVO-gebruik. Het gebruik van een stekkerbord voor de AFSAM-7 werd ook kort besproken maar William Friedman gaf aan dat operators het idee sterk afkeurden omdat het instellen van een stekkerbord foutgevoelig was en het ook problemen veroorzaakt wanneer een bericht van de vorige dag werd ontvangen.
Op de lange termijn zou de AFSAM-7 met 36-pins rotors veiliger zijn dan de Navy AFSAM-47 met 26-pins rotors omdat de AFSAM-7 langer bestand was tegen cryptoanalyse dan de AFSAM-47. Volgens William Friedman waren zowel de Amerikaanse als Brits cryptologen tegen het gebruik van BRUTUS voor de AFSAM-47. Albert Small gaf ook de voorkeur aan het ADONIS principe, maar de U.S. Navy stond erop om de productie van de AFSAM-47 voort te zetten met het BRUTUS principe. Hoewel de Britten de voorkeur gaven aan BRUTUS, primeerde gebruiksgemak, de productiekosten en de snelle vervanging.
Ze waren het er officieel over eens dat de SIGABA CCM machines in de VS en het VK, die het minder veilige AJAX principe gebruikten, dringend moesten worden vervangen omdat alle cryptoanalytische aanvallen die op AJAX werkten, ook werkten op de CSP 2200, een aangepaste SIGABA ECM Mark II. Friedman maakte duidelijk dat ADONIS en AFSAM-7 het antwoord waren op het CCM probleem. Ondertussen waren tests aan de gang met een aangepaste AFSAM-47B met 36-pins rotors, compatibel met ADONIS, die al 100 uren foutloos draaide met de 47-printer. De productie van de AFSAM-47B liep echter minstens twee jaar achter op de productie van de AFSAM-47.
De Joint Chiefs of Staff waren van mening dat de vervanging van CCM door BRUTUS moest worden opgeschort totdat de service tests van de AFSAM-7 waren voltooid. De Navy stond erop om de AFSAM-47 met BRUTUS te houden, en af te wachten of de AFSAM-7 ADONIS tests en productie zouden slagen of mislukken, alvorens de AFSAM-47 om te bouwen tot AFSAM-47B om ADONIS met 36-pins rotors te accepteren.
In november 1953 was het Britse deel van de COMSEC conferentie, die de veiligheid van crypto apparatuur beoordeelde, geen voorstander van POLLUX met onvercijferde Message Indicators, aangezien dit het risico op in-depth berichten en cryptoanalyse van de sleutelinstellingen vergrootte, zeker bij grote berichtenvolumes. ADONIS werd daarentegen minstens voor de volgende tien jaar als veilig beschouwd voor alle classificaties, mits goede operationele normen werden toegepast, terwijl Amerikaanse cryptologen de machine zelfs voor de komende twintig jaar als veilig beschouwden. De Britten zagen de AFSAM-47 met BRUTUS principe daarentegen nog slechts vijf jaar als veilig. Zij raadden ook aan om de Britse CCM zo snel mogelijk te vervangen, aangezien die binnen drie jaar als onveilig werd beschouwd. De Britse TYPEX II en TYPEX Mk 22 bleven de volgende vijf jaar veilig.
De AFSAM-7, die de
voorkeur van NSA had, was uiteindelijk een succes
en het ADONIS crypto-principe werd ook
geselecteerd voor de Navy AFSAM-47B. De AFSAM-7
werd door NSA geïntroduceerd in de Amerikaanse
strijdkrachten en er werden ook machines
aangekocht door het Central Intelligence Agency
(CIA) en het Federal Bureau of Investigation
(FBI). De AFSAM-7 kon elke cryptoanalytische
aanval weerstaan op het moment van zijn
introductie. In 1955 werd de AFSAM-7 volgens de
nieuwe nomenclatuur voor crypto-apparatuur
omgedoopt tot TSEC/KL-7.
Voor de KL-7 is een Baudot tapelezer genaamd TSEC/HL-1 ontwikkeld, waarmee de KL-7 vijf-bits ponsbanden, zoals ontvangen van standaard teleprinters, rechtstreeks kon lezen en verwerken. Daarvoor werd het KL-7 toetsenbord verwijderd en de KLX-7 Keyboard Adaptor gemonteerd om de HL-1 met de KL-7 te verbinden. De U.S. Navy AFSAM-47B werd later hernoemd in TSEC/KL-47. Deze machine was cryptografisch compatibel met de KL-7. Afzonderlijke componenten van de KL-7 en KL-47 werden gemaakt door verschillende door de Amerikaanse overheid gecontracteerde bedrijven. Na de laatste montage op verschillende locaties werden de machines eigendom van de NSA en werden ze verdeeld binnen de VS. Hoewel cryptografisch compatibel met de KL-7, had de KL-47 nog steeds het uitgebreide leestekensysteem, terwijl de KL-7 het beperkte systeem met enkel cijfers had. Om fouten te voorkomen bij ontcijfering moesten bij elk bericht, verzonden van een KL-47 naar een KL-7, de leestekens worden uitgespeld of weglaten. In 1957 vertelde Boris Hagelin, oprichter van de Zwitserse firma
Crypto AG, aan NSA
cryptoloog William Friedman
De
kwestie van conflicterende patenten moest worden
opgelost. De NSA vreesde dat gevoelige informatie
zou worden onthuld en gaf er de voorkeur aan
Albert Small's lopende aanvraag niet openbaar te
maken als hij geen juridische claims voor
schadevergoeding zou verwerven. Een andere optie
was om alleen de ongeclassificeerde delen van de
patenten vrij te geven. Uiteindelijk werd Albert
Small's Patent 2.984.700 |
|
TEMPEST Problemen TEMPEST,
de voorschriften voor het afschermen van
ongewenste elektromagnetische straling om
afluisteren te verhinderen, bevond zich nog in
een vroeg stadium van onderzoek toen de KL-7 werd
ontwikkeld. Hoewel de ingenieurs van Bell het
risico van ongewenste straling al in 1943
ontdekten, bleven de aanvankelijke pogingen om
deze signalen te elimineren beperkt tot filters
op de voeding en zoveel mogelijk afschermen. De
eerste doorbraak kwam in 1956 met de introductie
van schakelingen met transistors op lage
spanning, maar dit was vier jaar na de
introductie van de KL-7, en de eerste uitgebreide
TEMPEST voorschriften werden pas in 1958
opgesteld.
De KL-7 heeft een radio interference filter tussen de externe voeding en de elektronica, maar veel elektrische contacten en spoelen kunnen nog steeds een bron van ongewenste signalen zijn. De NSA voerde in 1955 een studie uit om te onderzoeken of de spoel die de printhamer activeert signalen uitzond die konden onderschept en gelezen worden door de tegenstander. Die signalen waren tot op zo'n 9 meter van de KL-7 waarneembaar. Analyse van opgenomen signalen
tijdens het ontcijferen van een bericht op de
KL-7 toonde aan dat het meten van de intervallen
tussen de pulsen van de printerhamer-spoel, en
het kennen van de volgorde van de letters op de
printtrommel, het lezen van de klare tekst
mogelijk maakte. Variaties in motorsnelheid tussen de pulsen kon het meten van de
puls-intervallen bemoeilijken, maar andere
signalen, uitgestraald tot op dezelfde afstand,
konden die variaties in motorsnelheid bepalen,
waardoor het reconstrueren van de leesbare tekst
veel gemakkelijker werd. De onderzoekers vonden
ook een correlatie tussen het aantal rotors dat
stapte en de afwijkingen in snelheid van de
printtrommel. Zie ook NSA radiation study KL-7 De KL-7 bleef in gebruik zonder bijkomende technische wijzigingen om ongewenste straling te beperken, maar de TEMPEST voorschriften van 1958 adviseerden ongetwijfeld om de KL-7 enkel te gebruiken op locaties waar onderschepping vanop korte afstand onmogelijk was. Desondanks kan ongewenste straling onverwacht meeliften op andere apparatuur en onderschepping op grotere afstanden mogelijk maken, zoals te lezen op de TEMPEST pagina. |
|
De KL-7 was aanvankelijk enkel bedoeld voor het Amerikaanse leger, Air Force, Navy, FBI en CIA, maar tijdens de Communications Security Conference van 1953 in Londen stelde de NSA voor om het ADONIS crypto-principe te delen met hun bondgenoten van de Noord-Atlantische Verdragsorganisatie (NAVO). Het doel was verbeteren van communicatieveiligheid en interoperabiliteit, en de minder veilige Combined Cipher Machine (CCM) te vervangen door de AFSAM-7.
![]() U.S. ARMY |
![]() U.S. AIR FORCE |
![]() U.S. NAVY |
![]() FBI |
![]() CIA |
![]() NAVO |
Van 1951 tot 1954 werden 6547 AFSAM-7 aangekocht door Army Security Agency (ASA). Eens alle machines geleverd zouden ze de minder veilige M-209 vervangen. De FBI plaatste een order van $258.900 voor 120 AFSAM-7's, 120 extra Office Cases à $100, 120 AFSAM-207 Cipher Units (i.e. KLK-7/TSEC) à $50, 250 sets Rotors voor snelle dagelijkse wissel sleutelinstellingen, 5 reserve AFSAM-107 Stepping Units (i.e. KLA-7/TSEC), 5 reserve AC Power Converters à $ 25, en verbruiksartikelen zoals papiertape en inktlinten. Tegen 1953 waren de kosten voor de FBI echter opgelopen tot $ 299.232 ($3.560.199 in 2025 valuta) als gevolg van stijgende productiekosten.
Aanvankelijk ontving ASA 650 AFSAM-7's waarvan 120 voor de FBI. Die werden geleidelijk geleverd, twee per FBI kantoor, en ondertussen werden de twintig kantoren met het grootste berichtenvolume uitgerust met AFSAM-7's in bruikleen van NSA. Het FBI personeel werd door NSA getraind in het gebruik van de AFSAM-7. In 1954 ontving de CIA haar eerste vier AFSAM-7 voor lokale testen, maar inzet van de machines te velde begon pas het volgende jaar.
In 1955 waren alle FBI kantoren,
Quantico, het White House Signal
Detachment (WHSD)
, de regeringszetel, en president Dwight
Eisenhower's Air Force One uitgerust met de AFSAM-7. De
vroege AFSAM-7 versies hadden echter verschillende
technische problemen. In april 1954 ontving de directeur
van de NSA een lijst met tekortkomingen, genoteerd door
de Chief Army Field Forces tijdens testen. Om aan de
prestatienormen te voldoen, verzocht ASA om aanpassing
van in totaal 2339 AFSAM-7's van de 1e, 2e en 3e
productiereeksen, op dat moment opgeslagen in magazijnen.
Deze werden de volgende maand teruggestuurd naar de
Burroughs Corporation. Toen de tweede zending bij ASA
aankwam werd ontdekt dat 615 van de 1400 reeds geleverd
AFSAM-7's modificaties vereisten, en machines van het
Witte Huis, ASA Europe en ASA Pacific moesten worden
vervangen door aangepaste versies.
In 1954 keurde de U.S. Joint Chiefs of Staff het voorstel goed om de NAVO te voorzien van de AFSAM-7. Het plan was om de machine medio 1956 op medium en hoog niveau te introduceren. De NSA erkende dat de AFSAM-7, of reproducties met hetzelfde cryptografische principe, uiteindelijk ook hun weg zouden vinden naar niet-militair gebruik in die landen, of misschien zelfs in Sovjet handen terechtkwamen. De NSA had er vertrouwen in dat de AFSAM-7 veilig was tegen elke poging van de Sovjets om de berichten te ontcijferen, zelfs wanner de cryptografische principes en specificaties gecompromitteerd waren. De KL-7 was daarom bij zijn introductie gecertificeerd voor Top Secret berichten.
Ondertussen werd een nieuwe Britse machine ontwikkeld met dezelfde cryptografische principes als de AFSAM-7 ter vervanging van de verouderde CCM (LUCIFER), de Britse CCM/Typex die compatibel was met de Amerikaanse CCM/SIGABA. De nieuwe BID/60 SINGLET toonde vele gelijkenissen met de KL-7 en gebruikte identieke rotors, maar werd echter niet verwacht in productie te zijn vóór 1960. De VS besliste om 3.500 stuks van de AFSAM-7 aan de Britten te leveren en 3.000 stuks aan andere NAVO-landen. Deze machines waren in echter in bruikleen en bleven eigendom van de NSA.
Begin 1955 besliste de Permanente Groep van het Noord-Atlantisch Militair Comité (NAMC), dat beleidsrichtlijnen geeft, om de AFSAM-7 te leveren aan de Supreme Allied Commander Europe (SACEUR) voor verdere verdeling aan alle NAVO leden. Streefdatum voor vervanging van de CCM crypto machine door de AFSAM-7 was 1 juli 1956. Ondertussen werd de AFSAM-7 hernoemt tot TSEC/KL-7. Het U.S. Army Security Agency Europe stelde in 1955 ook twee militaire instructeurs ter beschikking van de NAVO. Zij hielpen bij de opleiding van alle NAVO personeel dat werd aangeduid voor de herstelling en het onderhoud van de KL-7. Diegenen die de cursus volgden moesten gekwalificeerd zijn als technicus teletype machines en over de juiste veiligheidsmachtigingen beschikken. Ook basiskennis van elektronica was gewenst.
![]() HMS Eagle R05 vliegdekschip tijdens NAVO oefening info Photo Royal Navy MOD Copyright Crown OGL |
* In september 1955 maakte het NAMC een lijst van aantal te leveren KL-7s. De toen toegewezen aantallen waren voor België 156, Denemarken (inclusief Groenland en Faeröer) 158, Frankrijk 711 (inclusief de Commander Biscay Atlantic sub-area en de Commander Moroccan Atlantic sub-area), Griekenland 200, Italië 603, Luxemburg 15, Nederland 239, Noorwegen 169, Portugal (inclusief Commander Continental Portugal en de Island Commanders van de Azoren en Madeira) 168. In het Ministerie van Defensie van elk land ontvingen de departementen Leger, Marine en Luchtmacht elk 4 KL-7s, en de opperbevelhebbers 12 KL-7s.
In de Allied Headquarters, de HQ
Commanders In Chief ontvingen 12 KL-7s. De Allied Land
Commands, Allied Army Groups & Tactical Air Forces,
en de Armies & Tactical Air Forces ontvingen elk 8
KL-7s. De Army Corps & Air Divisions ontvingen 6
KL-7s, de Army Division, Air Force Eskaders, en Wing
Groups 3 KL-7s. De onafhankelijke brigades 2, de National
District Commands 2, de grote Fleet Bases 4, Island
Commands 3, Patrol Force Commanders en Flag Officers elk
2, en de Naval en Maritime Air Bases 3. De oceaan-gaande
vliegdekschepen, slagschepen en kruisers elke 2,
destroyers, destroyer escortes, duikboten en de kust
patrouille boten elk 1 KL-7. Tijdelijke of alternative
Naval of Maritime Air bases ontvingen 2 KL-7s. Zie Allocaties 1955
.
Weet dat 3.500 machines al in 1954 waren toegewezen aan
de Britten. De volgende jaren werden nog meer KL-7s
verdeeld aan bijkomende landen, departementen en
militaire echelons, met de toewijzingen van 1965 als
laatst gekende. Zie Allocaties 1965
.
In 1956 besloot de NAVO om de TSEC/HL-1 tape reader en KLX-7 keyboard adaptor te bestellen om het toegenomen volume van vercijferde berichten te verwerken. De NAVO leden moest hun benodigde voorraad reserveonderdelen voor de KL-7 bepalen en konden ook een kit met de gebruikelijke reserveonderdelen bestellen voor de prijs van $150 per machine. De reserveonderdelen en kits werden geleidelijk geleverd tussen 1957 en 1960.
CIA's Operations and Training Division plande de AFSAM-7 voor mobile message centers in 1956. Geluidsproblemen werden opgelost met een geluiddichte container en in 1957 was een keyboard adaptor beschikbaar. Dat jaar bezocht O&T-personeel de NSA om de TSEC/HL-1 tapelezer te leren kennen die geperforeerde tapes kon verwerken. De HL-1 werd nadien in bruikleen geïnstalleerd in het CIA Signal Center.
In 1957 stemde de NAVO ermee in om de KL-7 te gebruiken voor tweede niveau NAVO berichten, en ook voor eerste niveau NAVO communicatie met ADONIS sleutellijsten ter vervanging van het Typex (SIMPLEX) berichtenverkeer dat de Typex II met SIMPLEX pads gebruikte. Dit akkoord omvatte ook de NAVO leden hun Ministeries van Defensie en Buitenlandse Zaken, hun ambassades in Parijs en Washington en hun Nationale Militaire Vertegenwoordiger in Washington. In 1958 werd het gebruik van de KL-7 uitgebreid uit tot mijnenvegers, snelle patrouilleboten en long-range maritieme vliegtuigen.
| NAVO LIDSTATEN IN 1957 | BUITEN NAVO |
Buiten de Verenigde Staten werd de KL-7 gebruikt door Australië, België, Canada, Denemarken, Duitse Bondsrepubliek (voormalige West-Duitsland), Engeland, Frankrijk, Griekenland, Italië, Luxemburg, Nederland, Noorwegen, Nieuw-Zeeland, Portugal en Turkije. De KL-7 was buiten de NAVO ook in bruikleen bij Zuid-Korea, Zuid-Vietnam en Nationalistisch China.
Enige geopolitieke duiding bij de Aziatische landen. Zuid-Vietnam, officieel de Republiek Vietnam, bestond van 1955 tot de Noord-Vietnamese overwinning in 1975 en vorming van de huidige Socialistische Republiek Vietnam. Zuid-Korea werd in 1948 gevormd met de verdeling van het Koreaanse schiereiland in twee politieke entiteiten langs de 38e breedtegraad. Het door de VS-gesteunde Zuid-Korea, officieel Republiek Korea, en het Sovjet-gesteunde Noord-Korea, officieel de Democratische Volksrepubliek Korea. De Republiek China, ook Nationalistisch China genoemd, werd in 1912 opgericht door de Kwomintang. Na de communistische machtsovername in 1949 trok de Kwomintang zich terug naar de eilandstaat Taiwan, sindsdien Republiek China genoemd, wat tot op vandaag wordt betwist door de Volksrepubliek China.
In 1958 was de prijs per KL-7 in totaal $1458. Dit omvatte de KLB-7 basis aan $814, KLA-7 stepping unit $328, KLK-7 Cipher Unit $80, CE87054 Carrying Case $161, CE87066 AC Power Converter $75 en een set rotors $100. Een volledige KL-7 zou ongeveer $16.025 kosten indien omgerekend naar 2025 valuta.
De uitbreiding van het gebruik van de KL-7 werd besproken, maar NAVO-lid Canada wees erop dat de KL-7 door problemen met de puls generator nog niet 100% betrouwbaar was en een back-up met codeboeken nodig was. De KL-7 werd ook gebruikt op onderzeeërs van NAVO-leden en in 1959 keurde de NAVO de Basic Submarine Code goed als back-up systeem voor de KL-7. De code, op zichzelf niet veilig genoeg, moest worden gebruikt in combinatie met letter one-time pads. In december 1959 gaf de NAVO toestemming voor het gebruik van KL-7 ADONIS voor eerste niveau militair en diplomatiek verkeer. Tegen 1966 waren er ongeveer 25.000 KL-7 geproduceerd voor de VS en hun bondgenoten.
Toen Frankrijk in 1966 de militaire structuur van de NAVO verliet, had de NAVO een apart cryptosysteem nodig om Frankrijk uit te sluiten van de meest gevoelige communicatie. Aanvankelijk werden twee nieuwe KL-7 ADONIS sleutellijsten en een nieuwe set rotors met andere bedrading geïntroduceerd. De NAVO bleef wel KL-7 COSMIC TOP SECRET sleutellijsten verdelen aan Frankrijk maar introduceerde afzonderlijke sleutellijsten waarvan de Fransen werden uitgesloten. De sleutellijsten voor General Small Ships, de Maritime Patrol Aircraft, Atlantic Channel North Sea en Baltic Area bleven beschikbaar voor Frankrijk.
Voor transport,
accessoires en bediening had de KL-7 drie soorten
koffers.
De KLB-7 basis met elektronica was ongeclassificeerd. De KLA-7 Rotor Stepping Unit met zijn actuator schakelaars en bedrading was CLASSIFIED. De KLK-7 Cipher Unit was ook CONFIDENTIAL. De onderhouds-rotors waren CONFIDENTIAL, de operationele POLLUX rotors CONFIDENTIAL en de ADONIS rotors SECRET. Gewoonlijk waren er twee Cipher Units beschikbaar voor elke KL-7. Eén voor de instellingen van de huidige dagsleutel en één voor de instellingen van de vorige dag. De KL-7 werd ook geleverd met een onderhoudskit voor de operator in een kleine vierkante metalen box, met een paar gereedschappen, een reinigingsblok om toetsenbord en rotor contacten te reinigen, contactreiniger en smeermiddel, borstels, reserve elektronenbuizen en neonlamp voor Shift indicatie. In de audio rechts, als de KL-7 opstart komt de DC-motor langzaam op snelheid en produceren de reductietandwielen een kenmerkend hoog geluid. De stappende rotors produceren ook hun typische geluid. Op de audio hoor je op 0:00 het opstarten, 0:05 manueel één rotor met Set Key knop stap per stap, en op 0:07 continu, 0:11 typen klare tekst, 0:17 schakel naar Encipher, 0:20 vercijferen, 0:25 uitschakelen KL-7. |
|
Tijdens
hun levensloop werden de rotors van de
KL-7 en KL-47 regelmatig opnieuw bedraad. Sommige
rotors kregen jaarlijks andere bedrading op
nationaal of NAVO niveau en sommige rotors,
NSA-rotors genoemd, moesten rechtstreeks naar de
NSA worden gestuurd en door NSA personeel opnieuw
bedraad. Het was ten strengste verboden voor
operators, en zelfs voor de onderhoudstechnici
met crypto-clearance voor KL-7, om de interne
bedrading van de rotors te controleren of uit te
meten. De technici mochten de rotors niet van pin
tot pin testen en kregen orders om een defecte
rotor op een grote geleidende plaat te plaatsen
die in één keer contact maakte met alle pinnen,
en vervolgens de verbinding op elke pin aan de
andere kant te controleren met een Ohm-meter. Zo
kon de technicus zien of er een draad gebroken
was, maar wist hij niet met welke pin deze aan de
andere kant overeenkwam, want de bedrading was
geheim. |
|
De technici mochten de
rotors niet van pin tot pin testen en kregen
orders om een defecte rotor op een grote
geleidende plaat te plaatsen die in één keer
contact maakte met alle pinnen, en vervolgens de
verbinding op elke pin aan de andere kant te
controleren met een Ohm-meter. Zo kon de
technicus zien of er een draad gebroken was, maar
wist hij niet met welke pin deze aan de andere
kant overeenkwam, want de bedrading was geheim.
Ondanks het veelvuldig gebruik was de KL-7 niet de meest geliefde machine. Bij het opstarten hebben de elektronenbuizen 16 seconden nodig om op te warmen voordat men op het toetsenbord kan typen, omdat de timing van de printer wordt geregeld door de elektronica. De KL-7 en de motor-generator hebben ook een duidelijke akoestische signatuur, en de machine was ook berucht vanwege de regelmatige contactproblemen, veroorzaakt door het toetsenbord en de rotors. De operator moest dikwijls stevig op de toetsen drukken om contact te maken en de machine aan de praat te houden, waardoor hij geen snelheid kon aanhouden bij het typen. Bij vuile contacten kon de machine volledig stoppen, de zogenaamde dead-rove. Om die contactproblemen te voorkomen, of op te lossen, moesten de contacten van alle rotors en het toetsenbord regelmatig en heel zorgvuldig worden schoongemaakt. In Plain mode zijn er slechts twee contactpunten vanaf een toets tot aan de puls spoel. In Encipher of Decipher mode zijn er 13 contactpunten en nog twee extra contactpunten wanneer de FIG of LET toets wordt gebruikt. Bovendien komen bij elke passage via de re-entry bedrading telkens 9 extra contactpunten bij door de rotors. In totaal moeten bij gebruik van alle toetsen minstens 472 contacten feilloos werken om de beruchte dead-rove te voorkomen. Meer informatie daarover in de Selector sectie. |
![]() Operator typt op de KL-7 met HL-1 tapelezer links van hem. Foto NSA - COMSEC Analysis SE Asia 1970. Notice |
Er waren incidenten waarbij een
KL-7 of KL-47 werd gecompromitteerd. Een bekend incident
was de aanval op USS Pueblo door
Noord-Korea in 1968
. Officieel was het schip een AGER-2 (Auxiliary
General Environmental Research). In werkelijkheid was het
schip volgepropt met SIGINT (Signals Intelligence) en
ELINT (Electronic Intelligence) apparatuur om
Noord-Koreaanse en Sovjet-communicatie af te luisteren.
De Amerikaanse marine stopte onmiddellijk alle
communicatie met de KL-47 totdat de NSA nieuwe
sleutellijsten had verspreid. De machine zelf was
ontworpen om cryptoanalyse te weerstaan, zelfs als de
technische specificaties bekend waren bij de
tegenstander. Wat ze niet wisten, was dat sommige KL-47 sleutels
al gecompromitteerd waren.
Tijdens de
Vietnamoorlog werden ook KL-7's uitgeleend aan
het leger van de Republiek Vietnam (ARVN). In
1965 was het 101st U.S. ASA Security Detachment,
dat opereerde onder cover benaming 7th Radio
Research Unit, gestationeerd in Saigon (nu Ho Chi
Minh City). De 7th RRU onderzocht de
communicatieveiligheid (SIGSEC) en voerde ook
cryptografische veiligheidsanalyses uit van de ARVN's gebruik van de KL-7
De
Amerikaanse troepen in Vietnam gebruikten de KL-7
van divisie tot compagnie niveau. Een 101st ASA Det COMSEC analyse In de loop van de oorlog, en ook na de terugtrekking van de meeste Amerikaanse troepen in 1973 met de daaropvolgende nederlaag van de ARVN in 1975, viel allerlei crypto-apparatuur in handen van het Noord-Vietnamese leger (NVA), waaronder ook KL-7's. Een machine van een U.S. Marine eenheid werd door het NVA overgedragen aan de Russen en voor analyse verzonden naar de toenmalige Socialistische Sovjetrepubliek Polen. Na de ontbinding van de Sovjet-Unie droegen Poolse functionarissen die KL-7 over aan de NSA. De machine bevindt zich nu in de National Cryptologic Museum collectie. |
![]() KL-7 buitgemaakt door NVA en teruggegeven aan NSA in 2000 (links van de transportkoffer ziet u een KLX-7 keyboard adaptor) NSA - National Cryptologic Museum |
* In Vietnam werd COMSEC steun voor de KL-7
georganiseerd door de ASA, gelegerd in de U.S. Air Base
Saigon. De Special COMSEC Support Unit zorgde voor crypto
onderhoud en herstellingen tot op componentniveau. Hun
missie was onder meer ondersteuning van de ARVN crypto
eenheid. In 1971 kreeg de ARVN de eerste KL-7s en werden
ze opgeleid in het basisonderhoud en de bediening van de
machine. Ze ontvingen ook door Hagelin gelicencieerde
M-209B's en enkele andere Crypto AG toestellen met
toetsenborden. Meer details in KL-7 in Vietnam and U.S. Tech Support
.
* Tijdens de Koude Oorlog waren NAVO-troepen uit
de Verenigde Staten, het Verenigd Koninkrijk, Frankrijk,
België, Canada en Nederland gestationeerd in
West-Duitsland. Communicatie-eenheden van de deelnemende
landen, inclusief de Bundeswehr, zorgden voor veilige
communicatie binnen de NAVO. Vanaf begin jaren zestig
ondersteunde Brits personeel de mobiele communicatie van
de Northern Army Group, en NAVO's Joint Headquarters in
Rheindahlen. Ze gebruikten one-time tape mixers en later
ook de KL-7, vaak dubbel-vercijferd met OTT's. Meer in
het verhaal KL-7 at NATO in West Germany
.
Hoewel de KL-7 alleen bedoeld was voor
het Amerikaanse leger, de NAVO-bondgenoten en sommige
staatsdepartementen, zijn er enkele zeldzame gevallen
waarbij burgers de KL-7 gebruikten. Eén voorbeeld was de
Falklandoorlog in 1982. Op zeer korte tijd moest de
Britse marine een enorme vloot over de Zuid-Atlantische
Oceaan varen en charterden ze koopvaardijschepen om de
operatie te ondersteunen. Eén daarvan was de tanker
Eburna die olie, diesel en kerosine vervoerde om
brandstof op zee over te hevelen. De civiele
radio-officier had geen ervaring met marine communicatie
of cryptosystemen en moest in zeer korte tijd de basis
van cryptografie en bedienen van de KL-7 onder de knie
krijgen. Lees KL-7 on Merchant Ships during the Falklands War
.
Door de technologische vooruitgang en introductie van elektronische miniatuurcomponenten steeg de rekenkracht van computers voor cryptoanalyse enorm. Daardoor werd de KL-7 halverwege de jaren zestig niet langer als operationeel voldoende veilig gezien, en werd essentieel berichtenverkeer, vercijferd met de KL-7, vaak superenciphered (dubbel-vercijferd) op andere systemen. Vanaf de jaren 70 vervingen de KW-26 en KW-37 online crypto apparatuur grotendeels de verouderde KL-7. Sommige machines bleven in dienst, meestal als back-up, en werden midden jaren 80 uit omloop genomen.
De KL-7 zelf was niet geclassificeerd maar de bedrading van de Cipher Unit met de contactplaten en het stappencircuit waren vertrouwelijk. Daarom werden alle machines en hun rotors teruggeroepen en ontdaan van de stappenmechanisme bedrading en de Cipher Unit ingangsplaten. Een proces dat werd aangeduid als "sanitized" (ontsmet). De volledig elektronische KL-51 RACE offline crypto machine zou als opvolger van de KL-7 kunnen worden beschouwd.
TSEC/KL-7 Tijdlijn

Bovenstaande tijdlijn toont de ontwikkeling van MX-507 project tot AFSAM-7 en TSEC/KL-7. De ASA ontwikkelde, bestelde en verdeelde de machines. Vanaf 1949 waren AFSA en hun opvolger NSA verantwoordelijk voor communicatieveiligheid. Hoewel de AFSAM-7 op papier bestond in 1949, duurde het twee jaar van testmodel in 1950 tot effectieve productie in 1952, en levering aan de Amerikaanse strijdkrachten startte pas in 1953. De POLLUX procedure voor low-level berichten werd opgesteld in 1950 en de veiligere ADONIS procedure voor high-level berichten werd toegevoegd in 1951. Vanwege aanhoudende problemen werden de Red Rotors in 1956 vervangen door Orange Rotors.
Hoewel de NSA in 1952 AFSA opvolgde, veranderde de naam pas in 1955 naar TSEC/KL-7. De nieuwere machines, vanaf 1955, droegen de naam TSEC/KL-7. De oudere productiereeksen werden geleidelijk aan voorzien van nieuwe naamlabels. De exacte datums van definitieve ontmanteling van alle KL-7's zijn onbekend, aangezien ze geleidelijk werden teruggeroepen uit de vele verschillende diensten en landen, met Canada als laatst gekende gebruiker tot 1983.
De KL-7 is in veel opzichten een unieke machine. Het was de eerste machine die werd ontwikkeld onder één gecentraliseerde cryptologische organisatie en werd geïntroduceerd als een standaard crypto toestel in alle delen van de Amerikaanse strijdkrachten. In die tijd gebruikte de KL-7 de nieuwste cryptologische technieken en was het de allereerste machine met elektronica. Het op een rotors gebaseerde ontwerp zou echter snel de strijd verliezen tegen de miniaturisering van elektronica en rekenkracht. De KL-7 bleek een van de laatste rasecht elektromechanische codeermachines te zijn.
Veel operators vervloekten de machine vanwege het eigenzinnige toetsenbord en de regelmatige contactproblemen. Ze verwelkomden zijn elektronische opvolgers, maar vandaag spreken ze met sentiment over die prachtige machine en herinneren ze zich zelfs levendig het typische geluid van zijn stappende rotors. Misschien komt het door het tijdperk waarin de KL-7 en de operators het beste van zich gaven. Misschien omdat de KL-7 over de hele wereld diende en geheimen en herinneringen verzamelde over de Koude Oorlog, kameraadschap en zelfs spannende verhalen over verraad en spionage. Want dit was niet het einde van het KL-7 verhaal...
Belangrijke Veiligheidsincidenten ![]()
In 1974 vertelde een zeer gevoelige en goedgeplaatste bron aan de FBI dat het Sovjet buitenlandse militaire inlichtingen directoraat GRU een agent had met de codenaam "Greenwood", die een Amerikaanse militair was en in het verleden in Frankrijk en Vietnam was gestationeerd. De FBI startte contraspionage-operatie "Hookshot" om de persoon te identificeren. Het Army Intelligence and Security Command (INSCOM) kon het profiel herleiden tot voormalig U.S. Army Signals Warrant Officer Joseph Helmich (19372002). Vanaf 1958 had hij een Top Secret crypto-machtiging, werkte in 1963 als crypto custodian in Frankrijk, en van 1964 to 1965 in Vietnam met crypto-clearance in een logistieke eenheid. In 1966 was hij gestationeerd in Fort Gorden, Georgia, maar nam ontslag nadat zijn veiligheidsmachtiging was ingetrokken. Aangezien hij aan het profiel voldeed, startte de FBI startte intensief onderzoek met surveillance.
Geconfronteerd met financiële problemen had Helmich reeds in 1963 contact opgenomen met de Sovjet-ambassade in Parijs. Hij ontving $131.000 in ruil voor sleutellijsten en technische informatie van de KL-7, op dat moment de meest gebruikte crypto machine in het Amerikaanse leger. Na zijn terugkeer in de Verenigde Staten bleef Helmich tot 1966 KL-7 sleutellijsten aan de Sovjets leveren waardoor ze KL-7 berichten van de Amerikaanse troepen en inlichtingendienst in Vietnam konden ontcijferen. Hoewel hij in 1964 al verdacht werd omdat zijn welstand niet overeenkwam met zijn salaris, werd hij pas begin 1980 tijdens FBI surveillance geobserveerd wanneer hij de Sovjet-ambassade in Canada bezocht om contact te maken met de KGB. Helmich werd uitgebreid ondervraagd, bekende uiteindelijk in 1981 en werd veroordeeld tot levenslange gevangenisstraf.
In 1985 ontving de FBI een tip van de ex-vrouw van John Anthony Walker (19372014), een gepensioneerde communicatiespecialist van de U.S. Navy. Later werd hij door de FBI geobserveerd terwijl hij een boodschappentas achterliet langs een weg ten noorden van Washington, D.C. De tas bevatte 129 gestolen geheime documenten van de Amerikaanse marine. Op hetzelfde moment en een paar kilometer verder liet een KGB agent een tas achter met $ 200.000. Het was duidelijk een dead drop spionagetechniek om documenten en geld uit te wisselen zonder elkaar persoonlijk te ontmoeten. De volgende nacht werd John Walker door de FBI in een motel gearresteerd. Het onderzoek veroorzaakte grote opschudding bij de Amerikaanse militaire inlichtingendiensten.
Chief Warrant Officer John Walker wandelde al in 1967 simpelweg de Sovjet-ambassade in Washington, D.C. binnen met een KL-47 sleutellijst, en bood aan om geheime U.S. Navy documenten te verkopen voor cash geld. Het was het begin van een spionagecarrière van maar liefst 18 jaar. In 1973 rekruteerde Walker zijn vriend Jerry Whitworth (1939), die eveneens communicatiespecialist was bij de U.S. Navy. Walker verliet in 1976 de Navy en rekruteerde in 1984 zijn broer Arthur Walker (19342014), een gepensioneerde U.S. Navy officier die werkte bij een Department of Defense contractor. Walker rekruteerde later zijn eigen zoon Michael (1954), die ook in de U.S. Navy diende. Ze werden bekend als de Walker Spy Ring.
Bij een huiszoeking in Walker's huis ontdekte de FBI een speciaal apparaat, geleverd door de KGB om de interne bedrading van KL-47 rotors uit te lezen. Walker gaf tijdens verhoren ook toe dat hij de Sovjets de volledige technische onderhoudshandleidingen had gegeven, die de reconstructie van een volledig operationele KL-47 mogelijk maakte, cryptografisch identiek aan de KL-7. John Walker, zijn broer Arthur, en Jerry Whitworth werden veroordeeld tot levenslange gevangenisstraf. Michael Walker, die een kleinere rol speelde in de spionage, werd in 2000 vrijgelaten.
Het belang dat de Sovjet inlichtingendiensten aan de sleutelbladen hechtten, ondanks het feit dat ze over alle technische details van de KL-7 en KL-47 beschikten, toont aan dat ze waarschijnlijk niet in staat waren het KL-7 en KL-47 berichtenverkeer enkel door crypto-analyse te breken, of hadden niet voldoende computerkracht om de berichten te ontcijferen binnen een redelijke termijn voor praktisch gebruik, althans niet midden jaren zestig.
U kunt op deze website een
realistische simulatie van de TSEC/KL-7 downloaden. Deze
simulator is gebaseerd op de meest recente informatie en
ontwikkeld in samenwerking met Crypto Museum
. De simulator
werkt op exact dezelfde manier als de echte machine. Met
de meeste overgebleven KL-7's "sanitized" is
deze simulator de enige overgebleven manier om
daadwerkelijk met deze prachtige machine te werken en
dient om die geschiedenis levend te houden. De simulator
heeft een uitgebreide handleiding van 20 pagina's met
gebruik van de simulator, technische en historische
details en enkele voorbeeldberichten. Download op de KL-7 Simulator pagina.
Meer op deze Website en op de SIGINT Chatter blog ![]()
Referenties en Documenten
(on-site en off-site, openen in nieuwe tab) ![]()
De NSA documenten zijn van hun Declassification & Transparency Initiatives, Freedom of Information Act releases (FOIA), William F. Friedman Collection en de NSA Historical Releases. Andere bronnen zijn het National Security Archive, de National Archives, NATO Archives Online, de CIA Reading Room, de governmentattic.org website en het Internet Archive. Bijkomende bronnen of pagina's zijn ook voorzien van een link naar het volledige document, webpagina of website.
Technische documenten
Gerelateerde technische informatie
Patenten en declassificatie
CIA en FBI documenten AFSAM-7 en TSEC/KL-7
Rapporten over het delen van de KL-7 met de NAVO, en gebruikt crypto principes
Documenten NATO Archives Online https://archives.nato.int. Gelieve de richtlijnen voor gebruik, toelatingen en credits te lezen.
Diverse historische documenten
Meer over de TSEC/KL-7 en
Gerelateerde Apparatuur (off-site, opent in nieuwe tab) ![]()
© Codeermachines en Cryptografie 2004. Last
changes: 11 November 2025
| Home KL-7 Simulator |